EasyManua.ls Logo

Gree GMV-280WM/E1-X - Page 21

Gree GMV-280WM/E1-X
162 pages
To Next Page IconTo Next Page
To Next Page IconTo Next Page
To Previous Page IconTo Previous Page
To Previous Page IconTo Previous Page
Loading...
GMV DC Inverter VRF
18
GMV-450WM/E-X, GMV-504WM/E-X, GMV-560WM/E-X and GMV-615WM/E-X
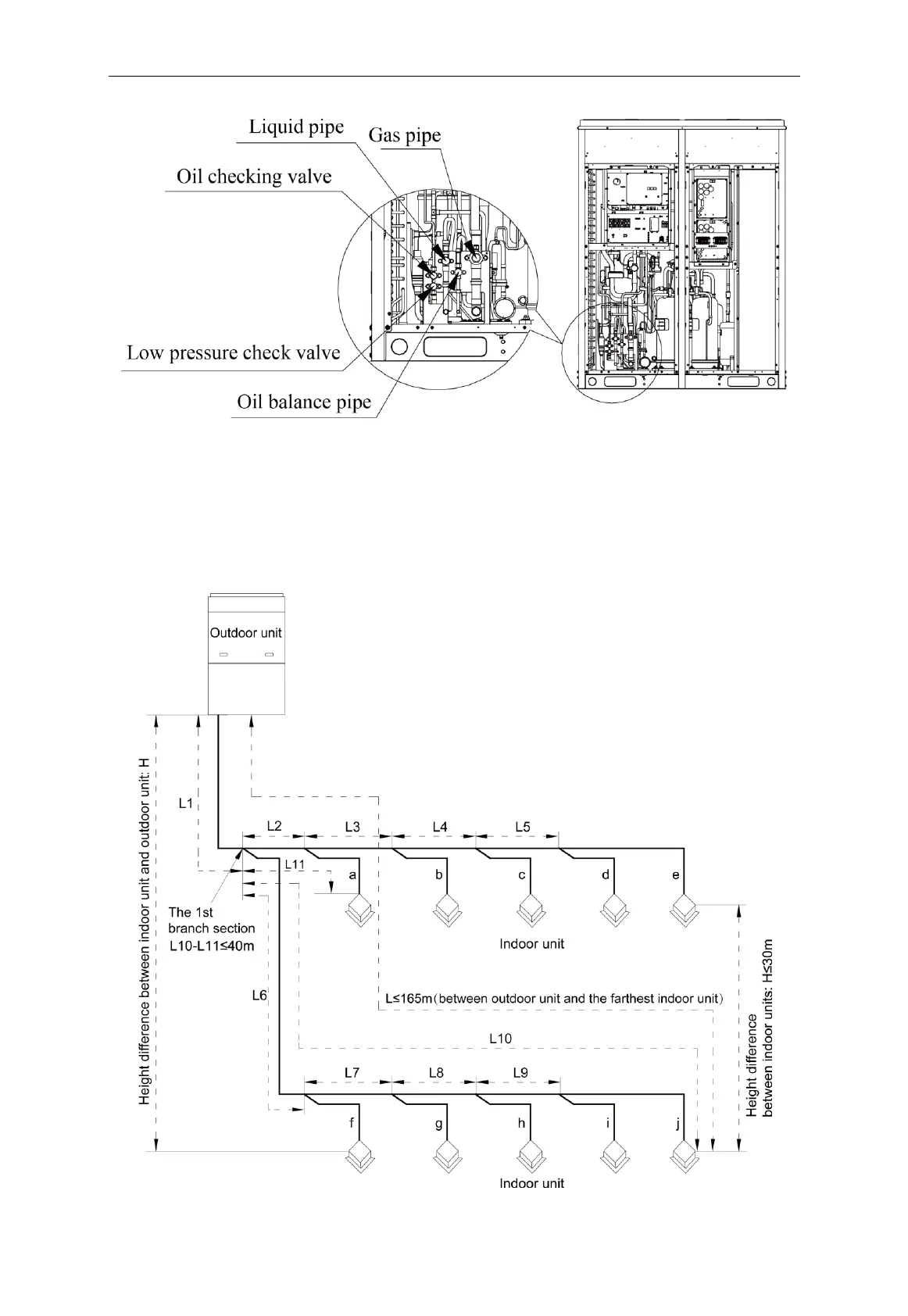
Fig. 4.2.4
4.2.3 Allowable pipe length and drop height among indoor and outdoor units
Y type branch joint is adopted to connect indoor and outdoor units. Connecting method is
shown in the figure below.
Remark: Equivalent length of one Y-type manifold is about 0.5m.
Fig. 4.2.5

Table of Contents

Other manuals for Gree GMV-280WM/E1-X

Related product manuals