EasyManua.ls Logo

Gree GWC18KG-K3DNA6A

Gree GWC18KG-K3DNA6A
101 pages
To Next Page IconTo Next Page
To Next Page IconTo Next Page
To Previous Page IconTo Previous Page
To Previous Page IconTo Previous Page
Loading...
19
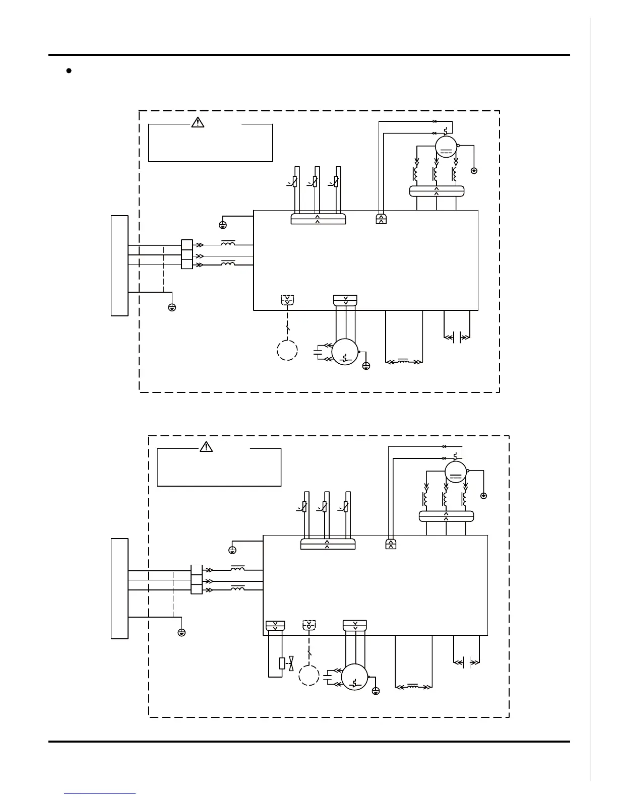
Schematic Diagram
Outdoor Unit
Model: GWC18KG-K3DNA5A/O,GWC24KG-K3DNA5A/O
Models: GWH18KG-K3DNA5A/O, GWH18KG-K3DNA5B/O, GWH24KG-K3DNA5A/O, GWH24KG-K3DNA5B/O
WARNING
Please don't touch any terminal when the
AP1 is higher than 30V to prevent the risk
of electrical shock!
voltage of terminal P(DC+) and N(DC-) at
4YV
TEM.SENSOR
EXHAUST
TEM.SENSOR
OUTROOM
TEM.SENSOR
OUTTUBE
L
INDC1
WH
OG
INDC2
COMP-W
COMP-V
COMP-U
COMPRESSOR
EKV
4-WAY
FAN MOTOR
YE
TERMINAL BLOCK
BN
RD
C1
X1
C2
PFCC1
YE
PFCC2
PE
BU
BN
BK
FA
COMP
YEGN
YEGN
SAT
4WH
5WH
OVC-COMP
OFAN
PE
3RD2BU
1YE
4V
RT3
RT2
RT1
COM-INNER(1)
PE
PE
E
C(T,U)
RD
YE
BU
N(1)
2
3
XT
AP1
BK
BN
PE
BU
YEGN
N
AC-L
6YEGN
T-SENSOR
VALVE
S(W,X)
R(M,V)
0
0
0
WH BK
INDOOR UNIT
M
TEM.SENSOR
EXHAUST
TEM.SENSOR
OUTROOM
TEM.SENSOR
OUTTUBE
L
INDC1
WH
OG
INDC2
COMP-W
COMP-V
COMP-U
COMPRESSOR
EKV
FAN MOTOR
YE
TERMINAL BLOCK
BN
RD
C1
X1
C2
PFCC1
YE
PFCC2
PE
BU
BN
BK
FA
COMP
YEGN
YEGN
SAT
4WH
5WH
OVC-COMP
OFAN
PE
3RD2BU
1YE
RT3
RT2
RT1
COM-INNER(1)
PE
PE
E
C(T,U)
RD
YE
BU
N(1)
2
3
XT
AP1
BK
BN
PE
BU
YEGN
N
AC-L
6YEGN
T-SENSOR
S(W,X)
R(M,V)
0
0
0
WH BK
WARNING
Please don't touch any terminal when the
AP1 is higher than 30V to prevent the risk
of electrical shock!
voltage of terminal P(DC+) and N(DC-) at
INDOOR UNIT
M

Other manuals for Gree GWC18KG-K3DNA6A

Related product manuals