EasyManua.ls Logo

Haier HR18D2VAE - Page 6

Haier HR18D2VAE
17 pages
Print Icon
To Next Page IconTo Next Page
To Next Page IconTo Next Page
To Previous Page IconTo Previous Page
To Previous Page IconTo Previous Page
Loading...
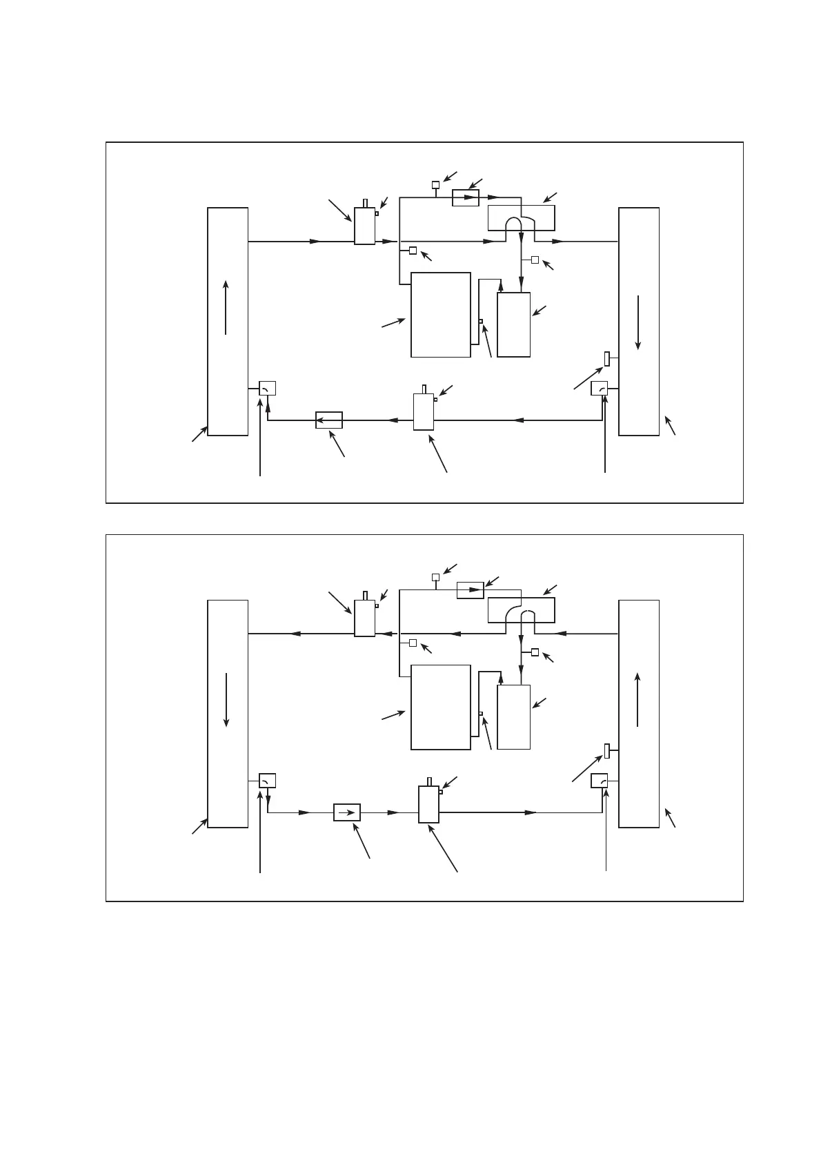
Figure 2
Heat Pump Refrigerant Circuit
4
SERVICE VALVE
SE
RVICE PORT
DISCHARGE
TEMP. SENSOR
INDOOR COIL
DISTRIBUTOR
OUTDOOR COIL
COMPRESSOR
SE
RVICE PORT
ACCUMULATOR
HIGH PRESS
URE
SWITCH
LOW PRESSURE
DEFROST SENSOR
DRIER
Cooling
SERVICE VALVE
SE
RVICE PORT
DISCHARGE
TEMP. SENSOR
INDOOR COIL
DISTRIBUTOR
OUTDOOR COIL
COMPRESSOR
SE
RVICE PORT
ACCUMULATOR
HIGH PRESS
URE SWITCH
LOW PRESS
URE
DEFROST SENSOR
DRIER
Heating
REVERSING VALVE
R
ES
NEDNOC
R
O
T
A
ROPAV
E
REVERSING VALVE
R
ES
N
ED
N
O
C
RO
T
A
R
OPA
V
E
SERVICE VALVE
SERVICE PORT
SERVICE VALVE
SERVICE PORT
DISTRIBUTOR
DISTRIBUTOR
SWITCH
SWITCH
CHECK VALVE
CHECK VALVE

Related product manuals