EasyManua.ls Logo

Hitachi MX-W50 - Page 24

Hitachi MX-W50
44 pages
Print Icon
To Next Page IconTo Next Page
To Next Page IconTo Next Page
To Previous Page IconTo Previous Page
To Previous Page IconTo Previous Page
Loading...
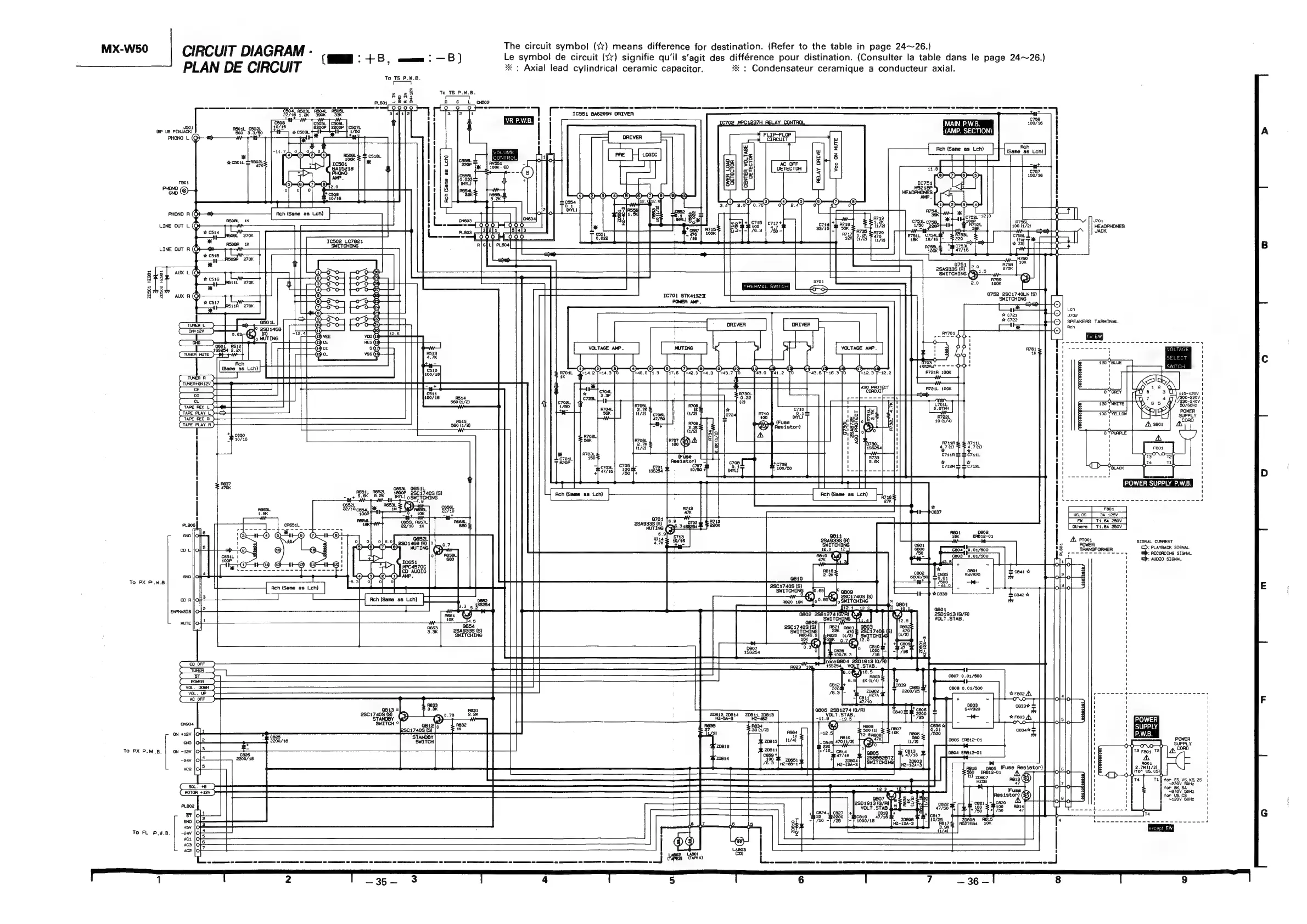
MX-W50
CIRCUIT
DIAGRAM
:
The
circuit
symbol
(+x)
means
difference
for
destination.
(Refer
to
the
table
in
page
24~26.)
(MM:
+B,
mmm:
—B)
Le
symbol
de
circuit
(sx)
signifie
qu'il
s’agit
des
différence
pour
distination.
(Consulter
la
table
dans
le
page
24~26.)
PLAN
DE
CIRCUIT
*
:
Axial
lead
cylindrical
ceramic
capacitor.
*
:
Condensateur
ceramique
a
conducteur
axial.
To
TS
P.W.B.
|
To
TS
P.W.B.
[ors
|
A G
L_
cnso2
0.9
9 2
eee
ce
cen
oe
Se
SS
SS
SS
SS
ES
SFE
SS
SS
SS
SS SS
SE
SS
SS SS
SS SS
SS
Se
NS
SS
|
ICS51
BAG209N
DRIVER
l
i
C=)
iw
9-9-9943
asi
5
gs
<a
RR
of
Tu
Bee
ma
ca87
t
470
ae
fs
Ts
|
504
(6P
US
PINJACK)
Pgoat
3/90
mm
47K:
PHONO
L
(GQ)
%
C501L
SRSOAL:
T504
end
@)
z
RELAY DRIVE
[rr
O—O—0-—O
Cc
33,
=
re
<89
c747
+
718]
tg
A738
28
2
&
4.7
/10)
sex
00K
a
a
pee
“|
vay]
42K]
J704
HEADPHONES
JACK
-;
x
C853
0.022
720501
HZ981
20502 HZ9B1
Q752_2SC1740LN
(S)
SWITCHING
1€701
STK4192T
POWER
AMP.
Len
J702
SPEAKERS
TARMINAL
0501
RA5i2
41SS254
2.2K
ikea
WED
Ach
{Same
as
Lch)
|
(Trew
a)
(TONER+ONA2v-)4
(or)
TAPE
REC
L
sf
TAPE
REC
R
+}
TAPE PLAY
R
8
cs
S
|e
:
56K
/
56K
2,
50
705
C703.
47/16|
303,
Teer
Sa
icc
lee
ae
Ach
(Same
as
Lch)
|
_Feor__
|
[__eW
|
T1.6a
250v
[
Others
|
T1.6A
250V
SIGNAL
CURRENT
>:
PLAYBACK
SIGNAL
i):
RECORDING
SIGNAL
@):
AUDIO
SIGNAL
To
PX
P.W.B.
2.0K
.65)
810
28017408
(S)
a
ee
|
PRET
Re
rad
el
asog
a
|
na20
10K
S8{o0-
EON
‘CHING
RB20
10K
(eee,
ee
[|
oe
ee
ee
Bo
|
J
1
aa
=
807
0.01/500
C808
0.01/500
ae
|/500
D806
ERB12-01
0604
EAB12-01
VOL].
STAB.
i
18.5
J
ABOS
.
4K
(1/4)
ai
cast27A
47/10
@813
0
2817405
(S)
20812,
20614
20841,
70813
STANOBY
H2-5A-3
H2-482
GO
cssecooeSos
oe
spe
ee
cece
cigee
lee
eee
occas
To
PX
P.W.B.
5]
Vor
ZD810
H2-68-4
To
FL
P.W.B.
a

Related product manuals