EasyManua.ls Logo

HTP UFT-175W - Page 42

HTP UFT-175W
90 pages
Print Icon
To Next Page IconTo Next Page
To Next Page IconTo Next Page
To Previous Page IconTo Previous Page
To Previous Page IconTo Previous Page
Loading...
42
LP-542 REV. 6.2.16
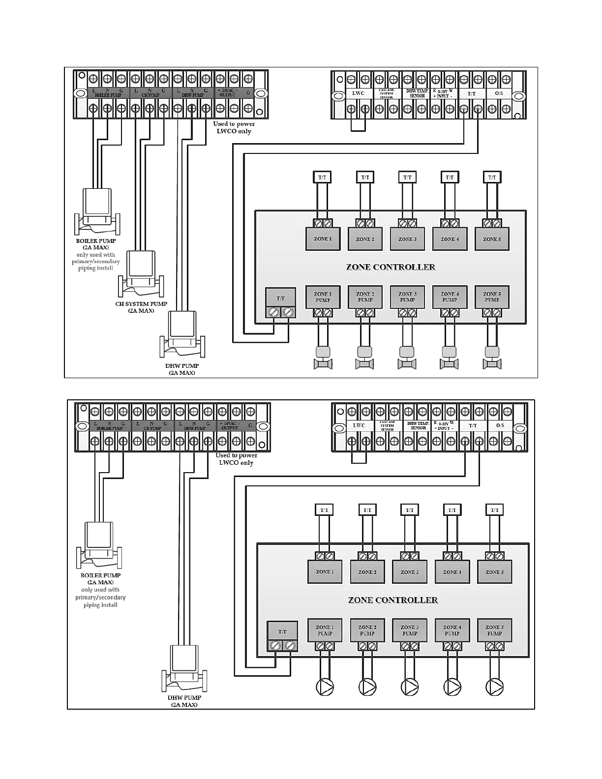
Figure 28 Wiring Zoning with Zone Valves and Indirect Water Heating
Figure 29 Wiring Zoning with Pumps and Indirect Water Heating

Table of Contents