EasyManua.ls Logo

Hydro-Pro 10 - Wiring Diagram Hydro Pro 22 T;26 T

Default Icon
29 pages
Print Icon
To Next Page IconTo Next Page
To Next Page IconTo Next Page
To Previous Page IconTo Previous Page
To Previous Page IconTo Previous Page
Loading...
- 14 -
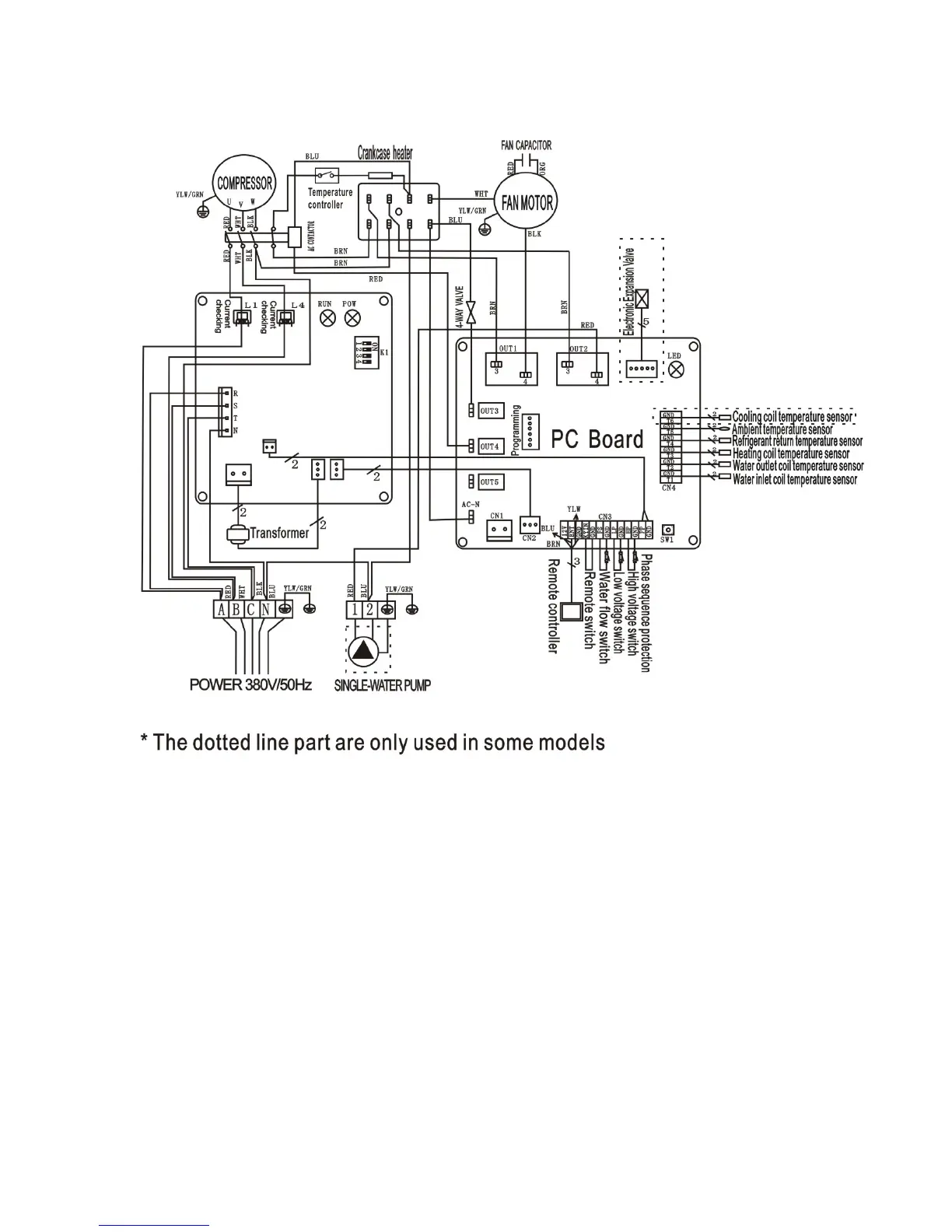
5.4 SWIMMING POOL HEAT PUMP WIRING DIADRA
Hydro Pro 22T/26T
NOTE:
(1)Above electrical wiring diagram only for your reference, please subject machine posted the wiring
diagram.
(2)The swimming pool heat pump must be connected ground wire well, although the unit heat exchanger is
electrically isolated from the rest of the unit .Grounding the unit is still required to protect you against short
circuits inside the unit .Bonding is also required.
Disconnect: A disconnect means (circuit breaker, fused or un-fused switch) should be located within sight
of and readily accessible from the unit .This is common practice on commercial and residential heat pumps.
It prevents remotely-energizing unattended equipment and permits turning off power at the unit while the
unit is being serviced.

Related product manuals