EasyManua.ls Logo

Intec FORCE 3 - Page 7

Default Icon
38 pages
Print Icon
To Next Page IconTo Next Page
To Next Page IconTo Next Page
To Previous Page IconTo Previous Page
To Previous Page IconTo Previous Page
Loading...
FORCE
/3 3.0 & 4.0 DP
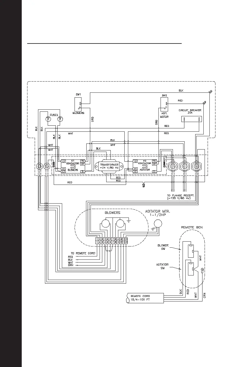
Electrical Drawings, Cont.
ELECTRICAL DRAWINGS, CONT.
6
110V STD. CONTROL WITH NO VARIABLE SPEED. CONTROL

Related product manuals