EasyManua.ls Logo

Intec FORCE 3 - Introduction; Electrical Drawings

Default Icon
38 pages
Print Icon
To Next Page IconTo Next Page
To Next Page IconTo Next Page
To Previous Page IconTo Previous Page
To Previous Page IconTo Previous Page
Loading...
FORCE
/3 3.0 & 4.0 DP
Electrical Drawings
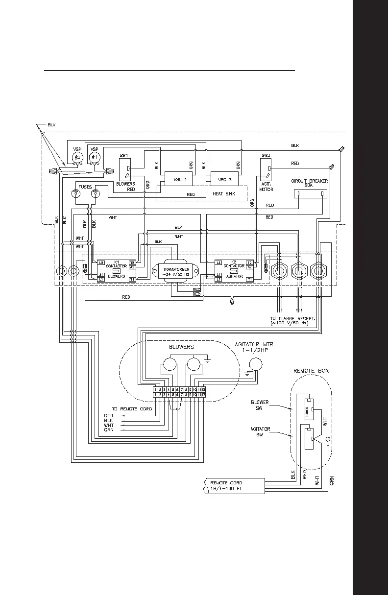
ELECTRICAL DRAWINGS
5
ELECTRICAL DRAWINGS
110V STD. ELECTRICAL WITH VARIABLE SPEED CONTROL

Related product manuals