EasyManua.ls Logo

Intellitec Battery Disconnect BD0 - Chassis Relay Disengage Failure (BD2;BD3)

Intellitec Battery Disconnect BD0
18 pages
To Next Page IconTo Next Page
To Next Page IconTo Next Page
To Previous Page IconTo Previous Page
To Previous Page IconTo Previous Page
Loading...
131 Eisenhower Lane North
Lombard, IL 60148
630.268.0010 / 1.800.251.2408
P/N 53-00066-400 Rev. B 033004
www.Intellitecsve.com
Intellitec
INSTALLATION MANUAL
BATTERY DISCONNECT
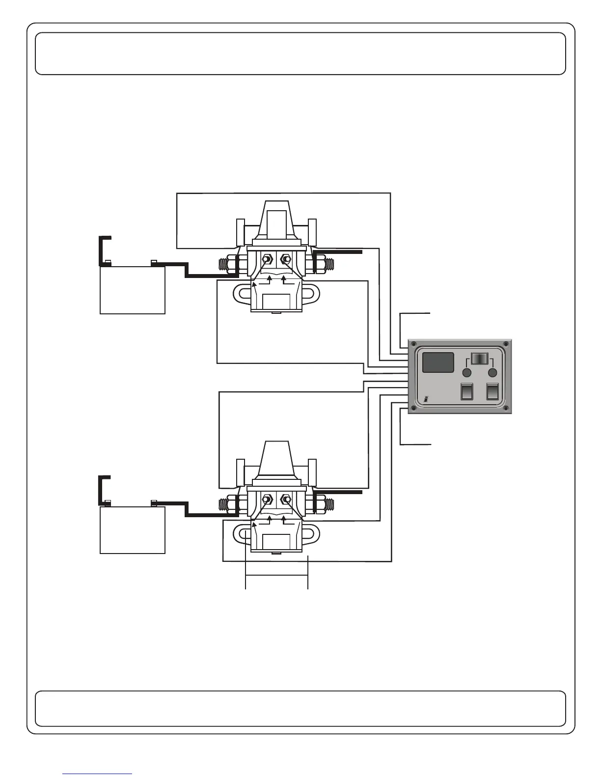
I
S
COACH
CHASSIS
BROWN
GRAY
WHITE
PURPLE
BAT.
GREEN
I
S
COACH
CHASSIS
BROWN
GRAY
WHITE
PURPLE
BAT.
GREEN
COACH
BATTERY
CHASSIS
BATTERY
READ
VOLTS
COACH
CHASSIS
USE
STORE
BATTERY
DISCONNECT
Intellitec
TO SYSTEM
GREEN
BROWN
WHITE
ORANGE
RED
YELLOW
TO SYSTEM
GRAY
RELAY
PURPLE
GND
BLUE
TO IGNITION
SWITCH
BLACK - GND
2-1/8”
MOUNTING
HOLES
SUGGESTED WIRING DIAGRAM FOR BD2 & B 3D
(FOR BD AND B - USE COACH WIRING ONLY)D1
GND
- +
- +
7

Other manuals for Intellitec Battery Disconnect BD0

Related product manuals