EasyManua.ls Logo

IPC Gansow 1010 E - Page 70

IPC Gansow 1010 E
Print Icon
To Next Page IconTo Next Page
To Next Page IconTo Next Page
To Previous Page IconTo Previous Page
To Previous Page IconTo Previous Page
Loading...
Pag. 13
ESPAÑOL (Traducción de las instrucciones originales)
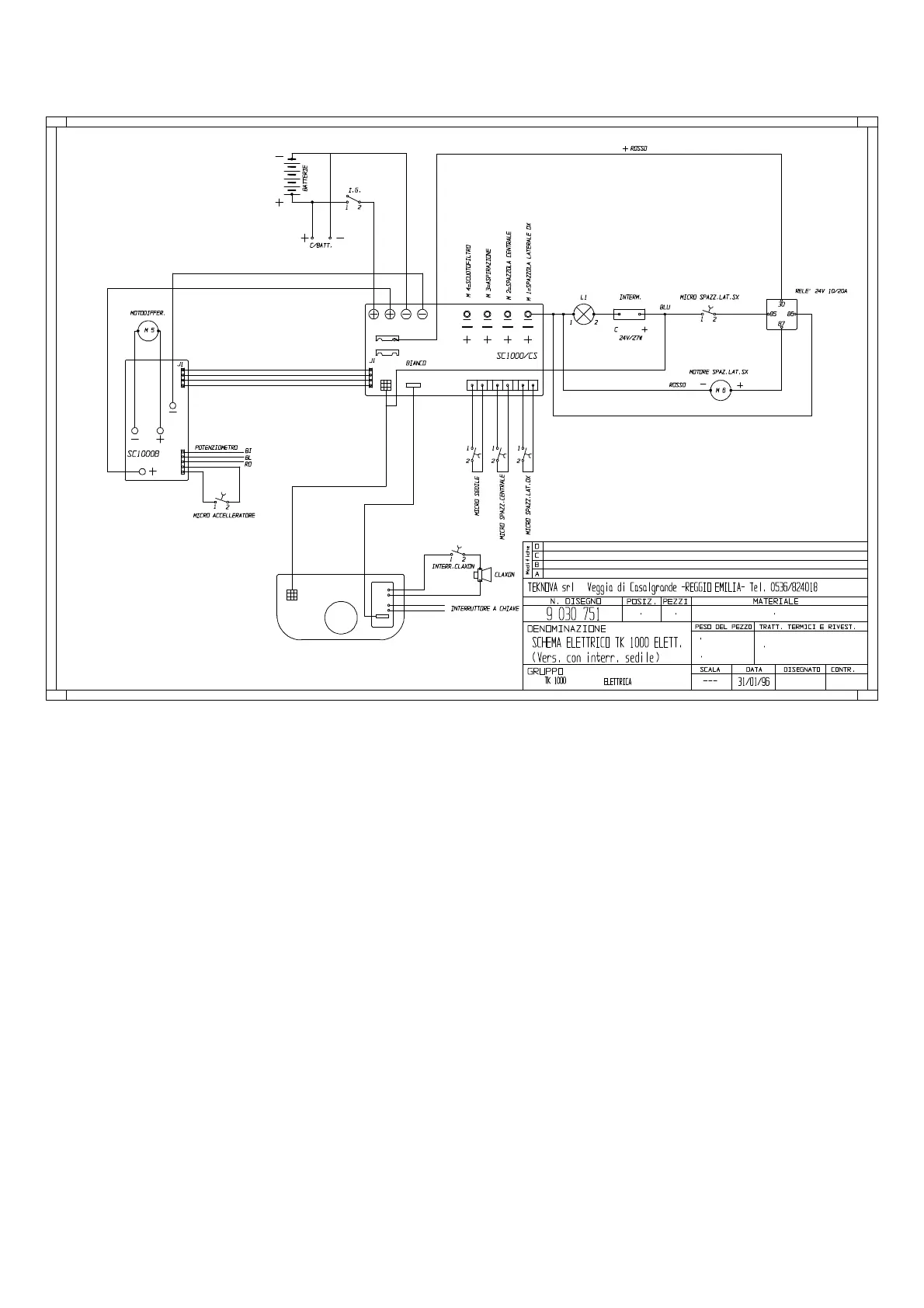
8.2 - SCHEMA ELETTRICO 8.2 - PLANO ELÉCTRICO
COMPONENTES:
Bat. Baterías
M1 Motor cepillo lateral Derecho
M2 Motor cepillo central
M3 Motor ventilador de aspiración
M4 Motovibrador sacudidor de filtro
M5 Motodiferencial
M1 Motor cepillo lateral Izquierdo
I.G. Llave para desconectar la batería
C. Bat. Toma del carga-batería
Int. 1 Micro cepillo lateral
Int. 2 Micro para acelerador
Int. 3 Micro cepillo central
F1 Fusible 1,25 A 250 V
F2 Fusible de barra 50 A
Pot. 1 Potenciómetro regul. velocidad
Tr1 Trimmer de regulación frenada
Conm.1 Conmutador función
Conm.2 Conmutador dirección
P1 Pulsador del señalador acústico
C Señalador acústico
CH Interruptor de llave
SC1 Tarjeta visualiz. carga de las baterías
SC2 Tarjeta con cuenta-horas

Related product manuals