EasyManua.ls Logo

iPower SUA12000EP - Page 67

iPower SUA12000EP
112 pages
Print Icon
To Next Page IconTo Next Page
To Next Page IconTo Next Page
To Previous Page IconTo Previous Page
To Previous Page IconTo Previous Page
Loading...
Page 29
12V
Horamètre:
,QWHUUXSWHXU
GDUUmWGH
EDVQLYHDX
GKXLOH
,QGLFDWHXUGHEDVQLYHDX
GKXLOH/('
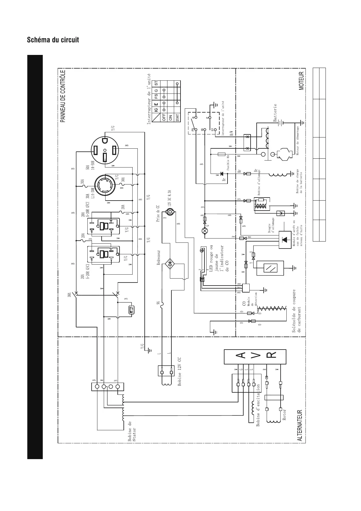
Schéma du circuit
Modèle : SUA12000EP
Système de mise à la terre ( CA ) : Neutre collé à la monture Système de mise à la terre ( CC ) : Système flottant
B:NOIR
Br:BROWN
G:VERT
Gy:GRIS
L:BLUE
O:ORANGE
R:ROUGE
W:BLANC
Y:JAUNE
P:ROSE
N/B:NOIR/BLANC
Y/G:JAUNE/VERT
R/W:ROUGE/BLANC

Table of Contents

Related product manuals