EasyManua.ls Logo

iPower SUA5000 - Page 97

iPower SUA5000
104 pages
Print Icon
To Next Page IconTo Next Page
To Next Page IconTo Next Page
To Previous Page IconTo Previous Page
To Previous Page IconTo Previous Page
Loading...
Page 27
Horamètre
:
5
/
/
*
:
5
9
$
,*
(
21
2))
,*
(
%5
%
0.0
<*


  


  


  
9 9
%
%
:
:
$
/5
$5
,QWHUUXSWHXU
GDUUmWGH
EDVQLYHDX
GKXLOH
,QGLFDWHXUGHEDVQLYHDXGKXLOH/('
*
%
%
:
:
%
%5
<
<
%
*
$5
*:
%
%
*
%
<*
::
%
%
<*
<*
%
:
:
%
:
%
%
$
$
$
$
5RWRU
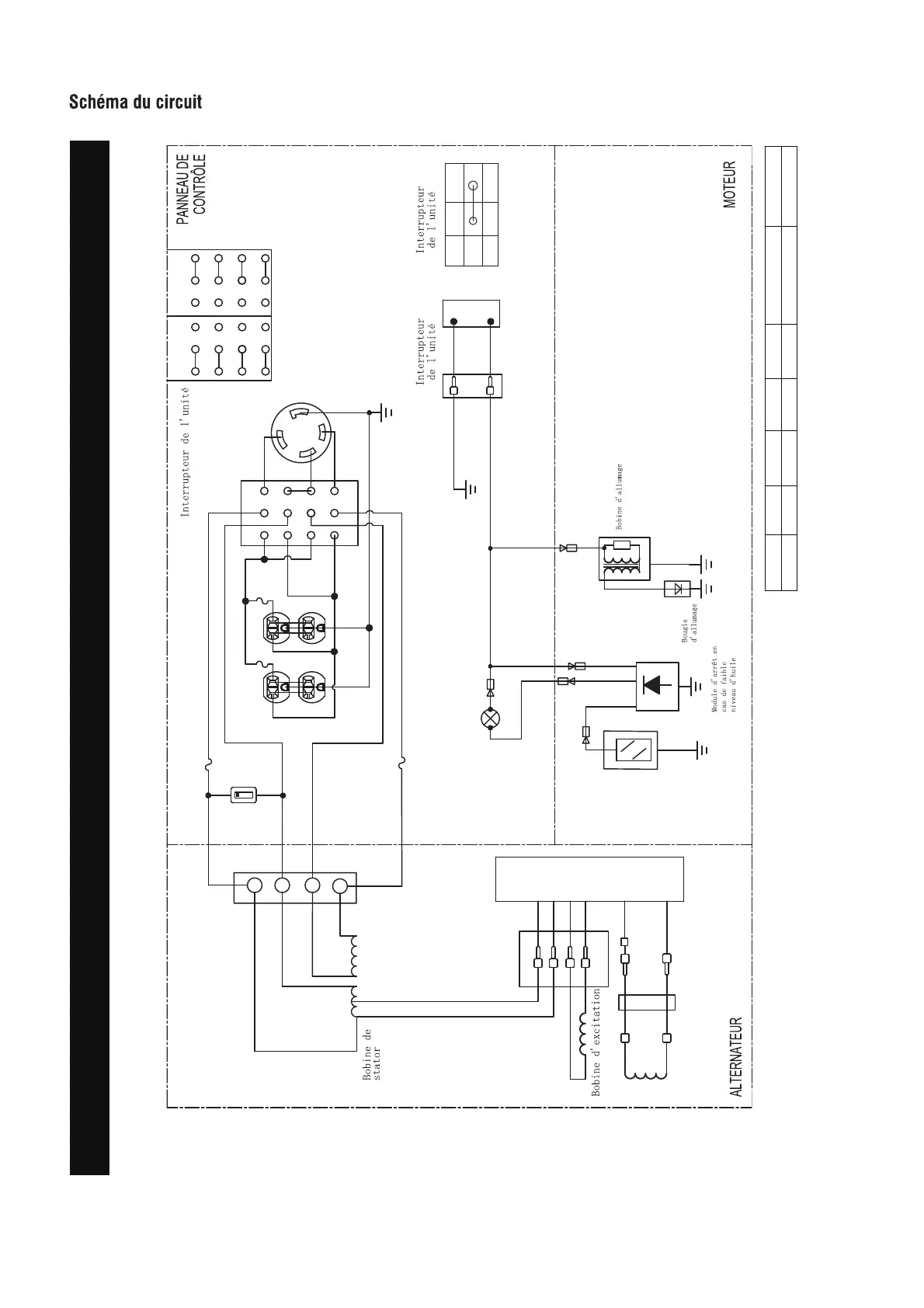
Schéma du circuit
Modèle : SUA5000
Sistema de puesta a tierra (CA): Neutre collé à la monture
B:NOIR
Br:BROWN
G:VERT
Gy:GRIS
L:BLUE
O:ORANGE
R:ROUGE
W:BLANC
Y:JAUNE
P:ROSE
N/B:NOIR/BLANC
Y/G:JAUNE/VERT
R/W:ROUGE/BLANC

Table of Contents

Related product manuals