EasyManua.ls Logo

JVC CA-MXG500

JVC CA-MXG500
42 pages
To Next Page IconTo Next Page
To Next Page IconTo Next Page
To Previous Page IconTo Previous Page
To Previous Page IconTo Previous Page
Loading...
MX-G500
1-34
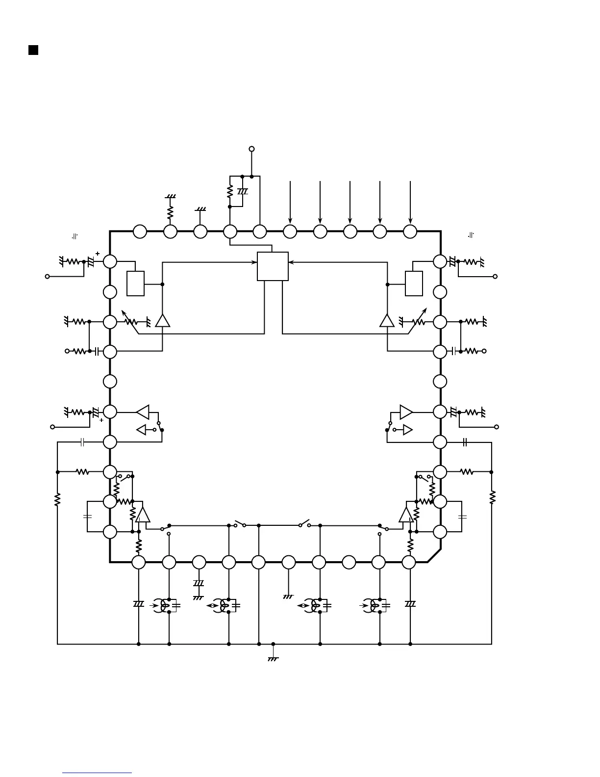
HA12235 (JIC1) : Audio signal processor
1. Block diagram
2.2u
8.2k
(6.8k+1.5k)
2.2k
REC OUT(L)
NC
ALC(L)
TEST
(Open for normal use)
+
I ref
ALC ON/OFF
High/Normal
A
(REC RETURN ON/OFF)
Vcc
ALC DET
MUTE ON/OFF
REC MUTE OFF/ON
GND
10u
1M
22k
Vcc
A/B
MUTE
+
+
120/60
(Norm/High)
4.7k
4.7k
2.2u
10k
0.1u
15k
2.2k
2.2u
8.2k
(6.8k+1.5k)
+
2
REC OUT(R)
NC
NC
0.1u
TAI(R)
EQOUT(R)
PB-EQ(R)
ALC(R)
REC IN(R)
1
4
5
6
8
9
10
AB
7
3
2
Return SW
0.01u
+
EQ
ALC
PB OUT(R)
PB-NF2(R)
34
35
36
37
38
39
40
GND
REC
Return
+
BIN(L)
AIN(R)
IN(R)
PB-NF1(R)
Return SW
NC
47u
B
30
31
32
33
+
RIP
AB
+
28
120/60
(Norm/High)
AIN(L)
PB-NF1(L)
29
1u
47u
4.7k
4.7
0.01u
+
k
TAI(L)
EQOUT(L)
PB-NF2(L)
PB-EQ(L)
21
22
23
24
2526
27
MUTE
0.1u
15k
2.2u
10k
EQ
NC
PB OUT(L)
0.1u
REC IN(L)
11
12
13
14
15
16
17
18
19
20

Other manuals for JVC CA-MXG500

Related product manuals