EasyManua.ls Logo

KCF technologies SMARTdiagnostics - Environmental Specifications; Wireless Radio Specifications; Input Options

Default Icon
14 pages
Print Icon
To Next Page IconTo Next Page
To Next Page IconTo Next Page
To Previous Page IconTo Previous Page
To Previous Page IconTo Previous Page
Loading...
IoT HUB Product Guide v.1.0
Lasted Edited: 05/04/2020
6 | Page
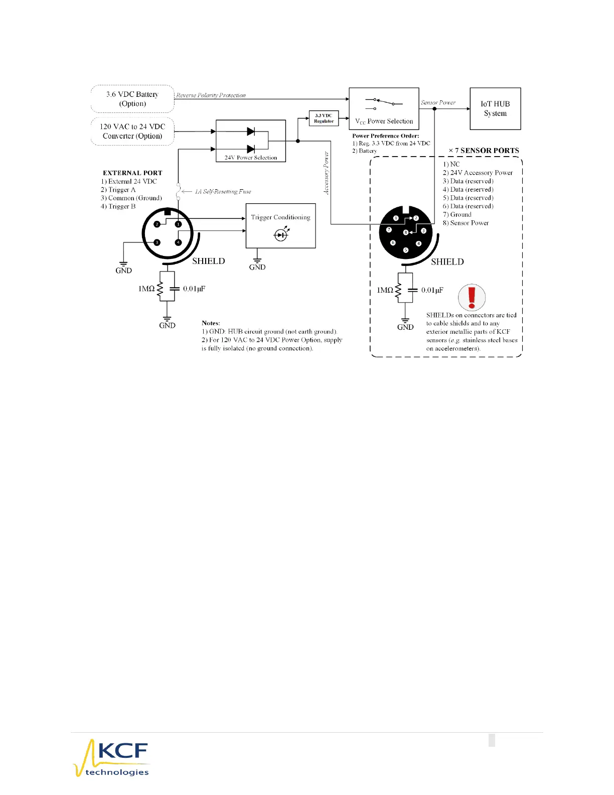
Internal Connection Diagram:
2.1.3 Environmental Specifications
Storage Temperature Range:
-40ºC to 125ºC (-40ºF to 257º F)
Operating Temperature Range:
-40ºC to 85ºC (-40ºF to 185º F)
IP Rating:
IP67
Hazardous Certification:
Class 1, Division 2 (planned)
2.1.4 Wireless Radio Specifications
Radio:
KCF DARTwireless2.4GHz ISM band
Antenna:
Internal dipole antenna
FCC ID:
Z5IHB1
IC:
24664-HB1
See Section 4 for Wireless Radio Certification Statements.
2.1.5 Input Options
Collection Mode:
Timed Interval
Triggered
Input Types:
24 VDC edge trigger (optional)
7 KCF Sensor Ports (caps available for unused ports)
Sensor Types:
KCF Vibration Sensor
KCF Analog Adapter