EasyManua.ls Logo

Keysight Technologies PNA-L N5230A

Keysight Technologies PNA-L N5230A
40 pages
To Next Page IconTo Next Page
To Next Page IconTo Next Page
To Previous Page IconTo Previous Page
To Previous Page IconTo Previous Page
Loading...
21
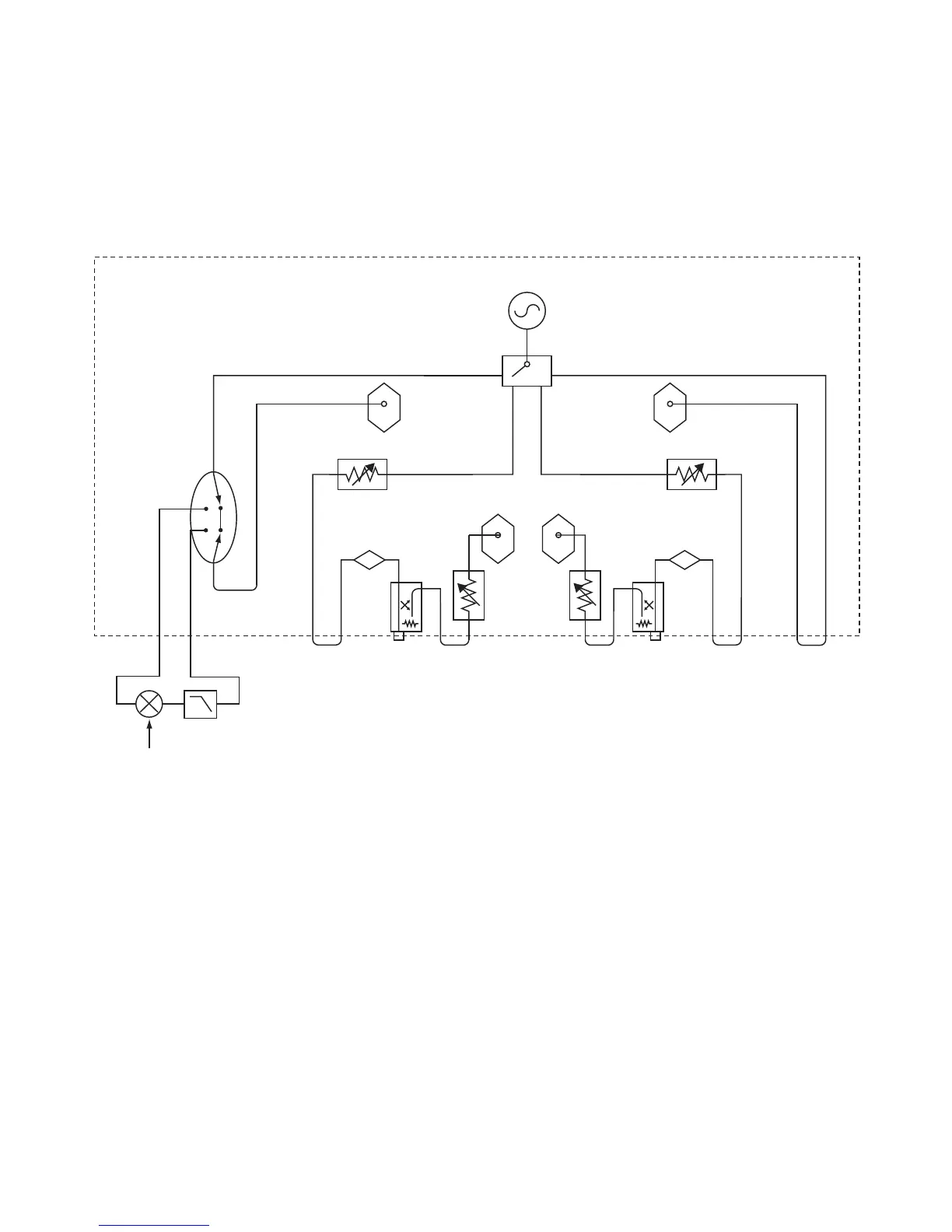
Microwave PNA Network Analyzer
Simplified test set block diagrams – continued
Fully optioned, active device or mixer/converter test configuration
(Options 014, UNL, 016, 080, 081)
Source
Switch/splitter/leveler
Reference
receiver
Reference
receiver
Measurement
receivers
Cplr
arm
Bias-tee
Source attenuator
1
A
Bias-tee
Source attenuator
1
B
R1 R2
10 dB steps
10 dB steps
Receiver
attenuator
2
Rcvr B
in
Rcvr A
in
Cplr
arm
SRC
out
Cplr
thru
Source
out
Rcvr R2
in
Cplr
thru
SRC
out
Rcvr R1
in
Source
out
Option 081
1. Source attenuator for E8362/3 /4B is 60 dB in 10 dB steps. Source attenuator for
E8361A is 50 dB in 10 dB steps.
2. Receiver attenuator for E8362/3 /4B is 35 dB in 5 dB steps. Receiver attenuator for
E8361A is 50 dB in 10 dB steps.

Related product manuals