EasyManua.ls Logo

KitchenAid KOST100ESS - Page 23

KitchenAid KOST100ESS
52 pages
Print Icon
To Next Page IconTo Next Page
To Next Page IconTo Next Page
To Previous Page IconTo Previous Page
To Previous Page IconTo Previous Page
Loading...
OPERATION
Built-In Single and Double Wall Ovens
n
2-9
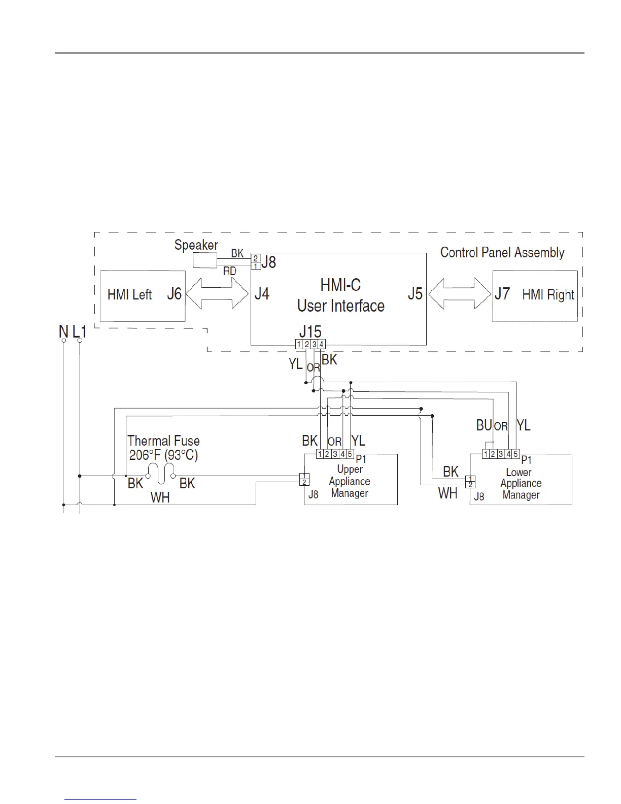
Remember if you are working on a Double or Single oven the operaon is the same. Both Appliance
Managers in a double oven receive 120 VAC from the same power source. The LOGIC circuits are
common on both Appliance Manager boards and the customer uses the Keypad and user interface the
same way.
User Interface and Keypad
Double Oven User Interface with Upper and Lower Oven Appliance
Managers

Related product manuals