EasyManua.ls Logo

KitchenAid KUWS24RSBS - Undercounter Refrigerator Wiring Diagram

KitchenAid KUWS24RSBS
58 pages
Print Icon
To Next Page IconTo Next Page
To Next Page IconTo Next Page
To Previous Page IconTo Previous Page
To Previous Page IconTo Previous Page
Loading...
7-3
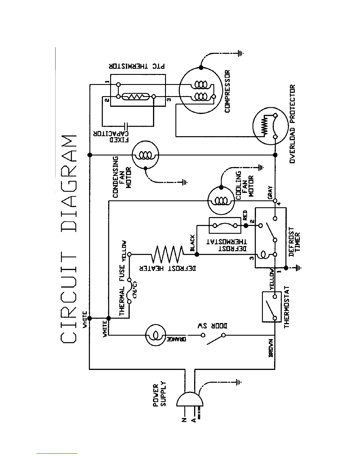
UNDERCOUNTER REFRIGERATOR WIRING DIAGRAM

Related product manuals