EasyManua.ls Logo

Kool-It Ikon KBC36 - Wiring Diagram

Kool-It Ikon KBC36
15 pages
Print Icon
To Next Page IconTo Next Page
To Next Page IconTo Next Page
To Previous Page IconTo Previous Page
To Previous Page IconTo Previous Page
Loading...
Service and Installation Manual
9
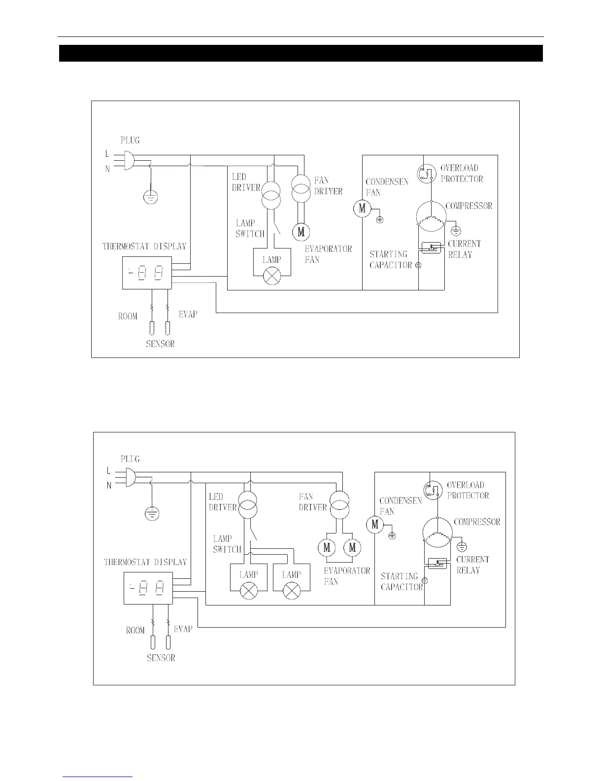
WIRING DIAGRAM
MODELKBC36/KBC50/KBC65
MODELKBC95