EasyManua.ls Logo

Kool-It KB54RG - Electrical Diagrams

Kool-It KB54RG
21 pages
Print Icon
To Next Page IconTo Next Page
To Next Page IconTo Next Page
To Previous Page IconTo Previous Page
To Previous Page IconTo Previous Page
Loading...
9
Service and Installation Manual
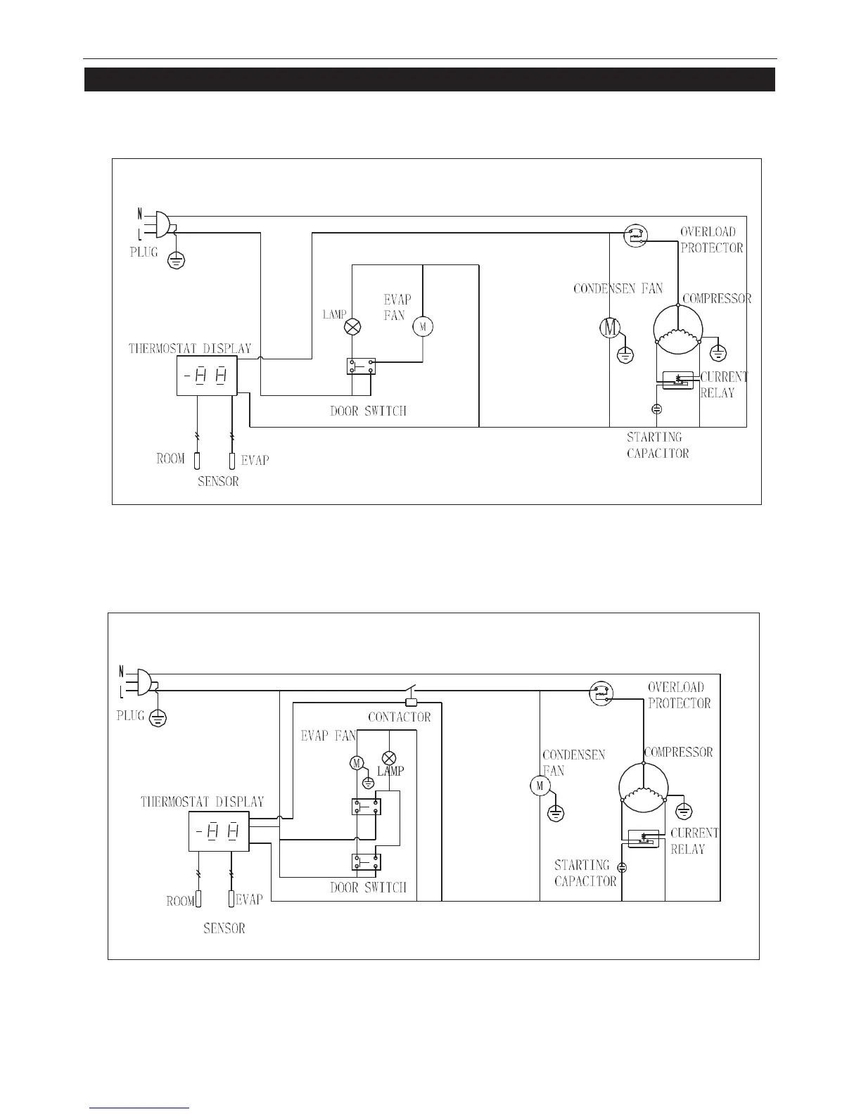
ELECTRICAL DIAGRAM
MODELKB27R
MODELKB54R

Related product manuals