EasyManua.ls Logo

Kubota V2403-CR-E4 - 8. Electrical system; 8.1 Structure of electrical system

Kubota V2403-CR-E4
309 pages
Print Icon
To Next Page IconTo Next Page
To Next Page IconTo Next Page
To Previous Page IconTo Previous Page
To Previous Page IconTo Previous Page
Loading...
8. Electrical system
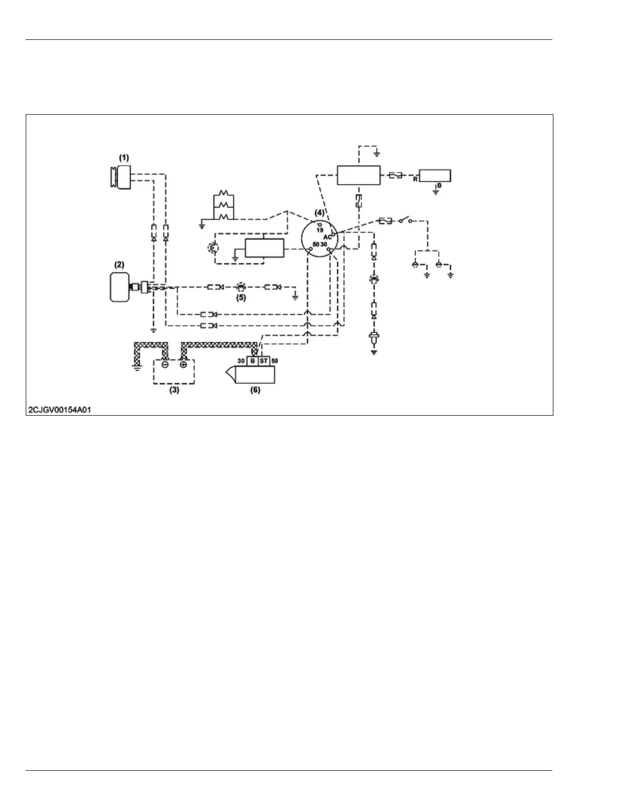
8.1 Structure of electrical system
The electrical system is separated into the starting system and charging system.
(1) Alternator
(2) Regulator
(3)
Battery
(4) Key switch
(5) Charge lamp
(6) Starter
4. ENGINE
MECHANISM
8. Electrical system
4-66
D1803-CR-E4,D1803-CR-TE4,D1803-CR-TIE4,V2403-CR-E4,V2403-CR-TE4,V2403-CR-TE4BG,V2403-CR-TIE4
KiSC issued 12, 2018 A

Table of Contents

Related product manuals