EasyManua.ls Logo

Kubota V3600-E3 - D1000-V1500 SERIES WIRING (KEA;SAE STANDARD)

Kubota V3600-E3
74 pages
Print Icon
To Next Page IconTo Next Page
To Next Page IconTo Next Page
To Previous Page IconTo Previous Page
To Previous Page IconTo Previous Page
Loading...
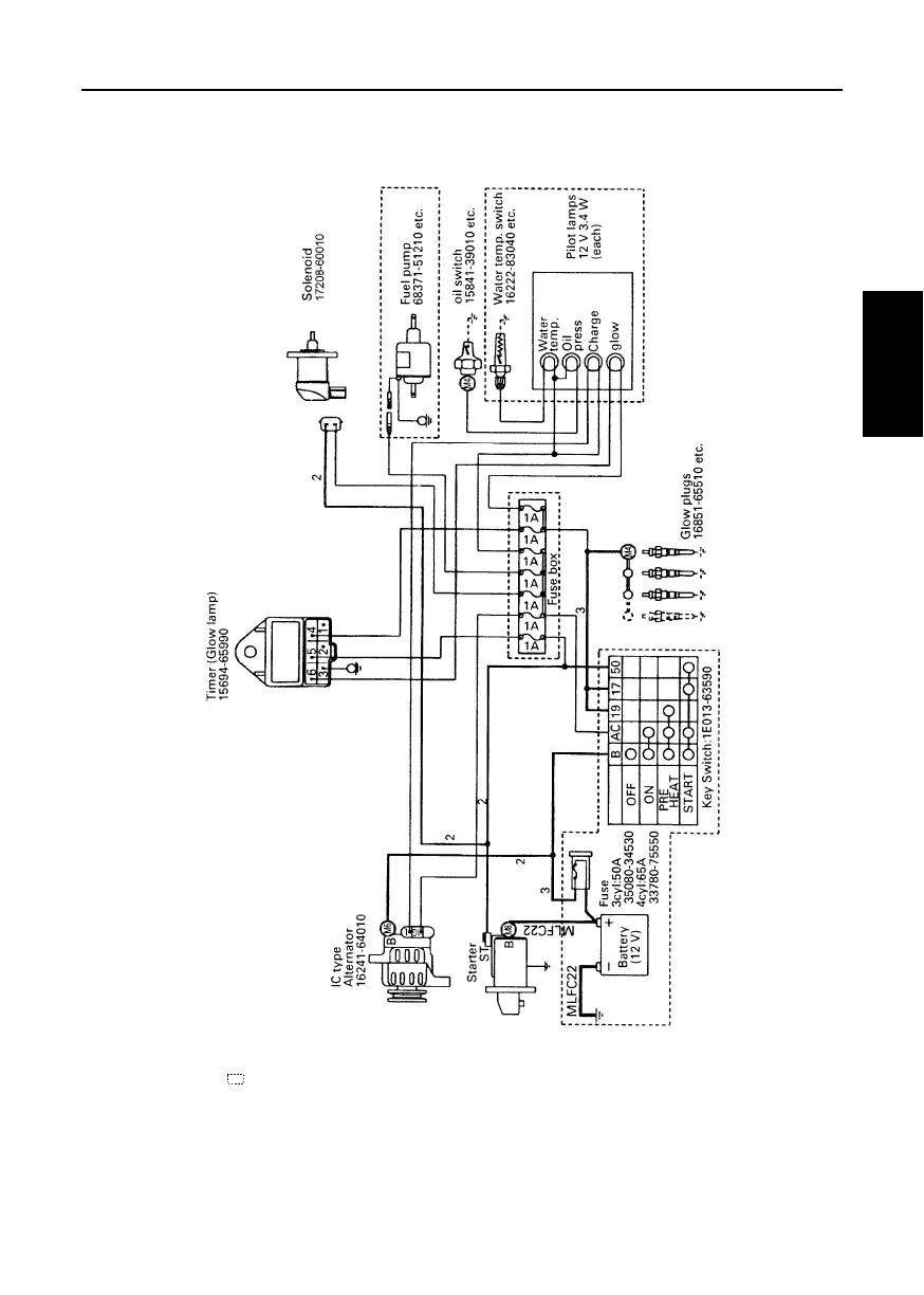
61WIRING DIAGRAMS
ENGLISH
[D1005-E3, D1105-E3, D1105-TE3, D1305-E3, V1505-E3, V1505-TE3, D1005-E3BG, D1105-E3BG, V1505-E3BG]
KEA/SAE standard (Energize to run)
The parts boxed in are reference, NOT equiped for standard engine spec.
Non marked wire dia. is 0.8~1.25 mm
2
.

Other manuals for Kubota V3600-E3

Related product manuals