EasyManua.ls Logo

L.B. White Premier - Electrical Connection and Ladder Diagram

L.B. White Premier
108 pages
Print Icon
To Next Page IconTo Next Page
To Next Page IconTo Next Page
To Previous Page IconTo Previous Page
To Previous Page IconTo Previous Page
Loading...
Premier Ductable Heaters
www.lbwhite.com
Owner’s Manual • Premier 350 2.0
32
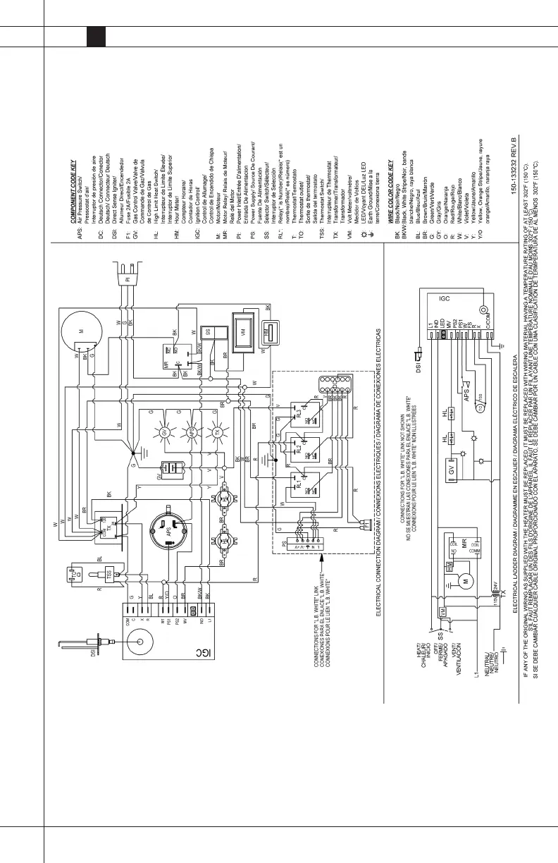
Electrical Connection and Ladder Diagram