EasyManua.ls Logo

lamber 01FEKS - Page 30

lamber 01FEKS
33 pages
Print Icon
To Next Page IconTo Next Page
To Next Page IconTo Next Page
To Previous Page IconTo Previous Page
To Previous Page IconTo Previous Page
Loading...
43
P
CP
6
5
CT2
v
v
CT3
S1
(0-1-2-3)
8
9
10
7
EV1
v
CT1
MT1
MT3
R2
Fc
MT1 no
Fa8
Fa10
Fa7
Fa4
Fa11
Fa5
Fa15
Fa6
Fa12
Fa13
Fa1
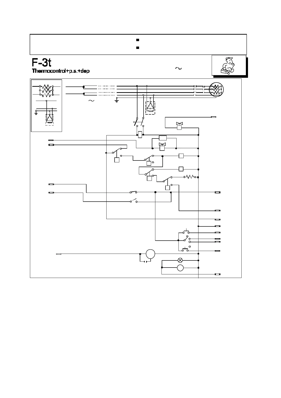
EFFE-ek-40-elett-r01010206
Dos
400 V3N 50Hz
SCHALTSCHEMA
SCHEMA ELECTRIQUE
WIRING DIAGRAM
con dosatore di lavaggio
avec doseur de produit lessiviel
with detergent pump
mit Waschspülmitteldosiergerät
SCHEMA ELETTRICO
PS
11
20
12
14
18
19
13
21
22
23
24
3
13
S1
Fc
R1
R2
MT1
MT3
MT4
CP
CT1
CT2
CT3
PM
EV1
PC
Ad
Dos
EV1
EV5
PS
PS1
LS1
IN
Fc
R1
R2
MT1
MT3
MT4
CP
CT1
CT2
CT3
PM
EV1
PC
Ad
Dos
EV2
T
PS
PS1
LS1
Main switch/timing selector
Limit switch
Boiler elements
Tank elements
Boiler elements contactor Limit
Switch contactor
Pressure switch
Boiler thermostat
Tank thermostat
Security thermostat
Electric pump
Loading solenoid valve
Cycle pushbutton
Suppressor
Timer motor water softener
Rinsing solenoid valve
Water-softener valve
Drain pump
Drain pump button
Drain pump lamp
Security contactor
Hauptschalter/
Endschalter
Boilerheizung
Tankheizung
Schütz für Boilerheizung
Schaltrelais Fc
Druckwächter
Boilerthermostat
Tankthermostat
Schützthermostat
Pumpe
Elektrisches Wassereinlaufventil
Hauptschalter
Entstörfilter
Reinigungs timermotor
Elektrisches Reinigungsventil
Wasserentklaker
Selektor
Schütz für Sichereit
Reinigungsventil
Ablaufpumpe
Ablaufpumpe Schalter
Ablaufpumpe kontrollampe
Interrupteur général/selecteur
Microinterrupteur
Résistance Surchauffeur
Résistance Cuve
Contacteur rés. surchauffeur
Contacteur Microinterrupteur
Pressostat
Thermostat Surchauffeur
Thermostat Cuve
Thermostat de sureté
Pompe de lavage
Electrovanne chargement
Bouton cycle
Filtre ante-ennui
Doseur de produit lessiviel
Electrovanne rincage
Electrovanne adoucisseur
Pompe de vidange
Bouton vidange
Lampe pompe de vidange
Contacteur de sureté
Interruttore generale/selettore
Finecorsa
Resistenza boiler
Resistenza vasca
Contattore resistenza boiler
Contattore finecorsa
Pressostato
Termostato boiler
Termostato vasca
Termostato di sicurezza
Pompa lavaggio
Elettrovalvola carico
Pulsante ciclo
Filtro antidisturbo
Dosatore di lavaggio
Contattore di sicurezza
Elettrovalvola risciacquo
Elettrovalvola depuratore
Pompa scarico
Pulsante pompa scarico
Lampada pompa scarico
T
230 V 50Hz
1
2
T
R
(marrone)
(marrone)
(nero)
(nero)
(nero) (rosso)
(azzurro)
(azzurro)
S
L
N
MT3 MT1
R1
30
31
32
N
Ad1
Fa2
15
EV5
0
1
2
3
S1
PC
PS1
LS1
Fa14
Fa9
Cd 10 uf
17
16
PM
Fa3
230/1 50Hz
R
T
N
s
R
N
Ad1

Related product manuals