EasyManua.ls Logo

Lennox 95G2UHV

Lennox 95G2UHV
58 pages
To Next Page IconTo Next Page
To Next Page IconTo Next Page
To Previous Page IconTo Previous Page
To Previous Page IconTo Previous Page
Loading...
507266-05 Page 47 of 58Issue 1933
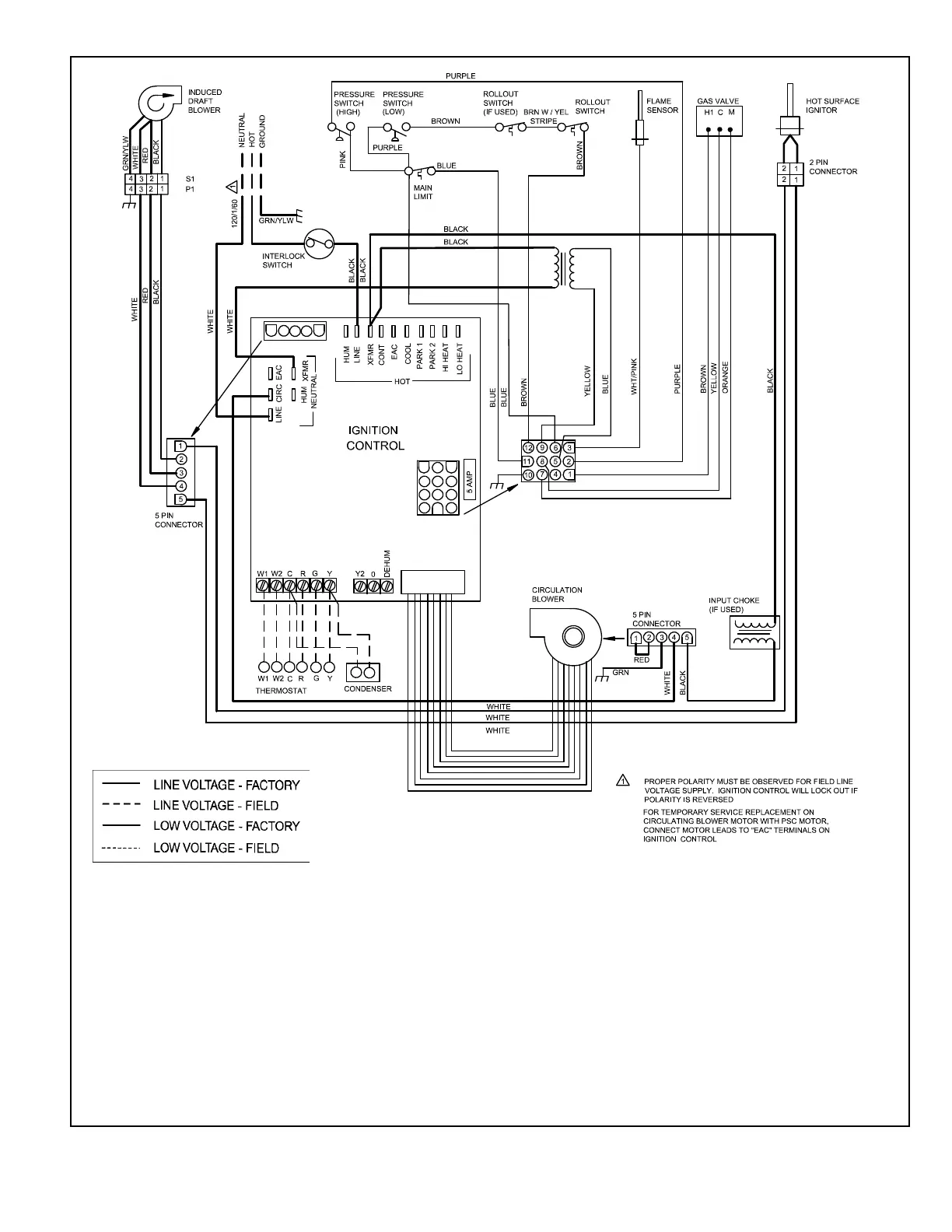
Figure 73. Typical Wiring Diagram
NOTES:
1. PRESS AND RELEASE FAULT CODE HISTORY BUTTON TO
DISPLAY FAULT CODES. TO ERASE CODES, PRESS AND
HOLD BUTTON IN FOR MORE THAN 5 SECONDS
2. IF ANY OF THE ORIGINAL WIRE AS SUPPLIED WITH THE FURNACE MUST BE REPLACED, IT MUST BE REPLACED WITH WIRING
MATERIAL HAVING A TEMP. RATING OF AT LEAST 90°c.
3. PROPER POLARITY MUST BE OBSERVED FOR FIELD LINE VOLTAGE SUPPLY; IGNITION CONTROL WILL LOCK OUT IF POLARITY
IS REVERSED.
4. FOR TEMPORARY SERVICE REPLACEMENT OF CIRCULATING BLOWER MOTOR WITH PSC MOTOR, CONNECT DESIRED SPEED
TAP TO “EAC” TERMINAL AND NEUTRAL TAP TO NEUTRAL TERMINAL ON IGNITION CONTROL.
5. DO NOT CONNECT C (COMMON) CONNECTION BETWEEN INDOOR UNIT AND THERMOSTAT EXCEPT WHEN REQUIRED BY THE
INDOOR THERMOSTAT. REFER TO THE THERMOSTAT INSTALLATION INSTRUCTIONS.

Related product manuals