EasyManua.ls Logo

Lennox COWB2

Lennox COWB2
36 pages
To Next Page IconTo Next Page
To Next Page IconTo Next Page
To Previous Page IconTo Previous Page
To Previous Page IconTo Previous Page
Loading...
29
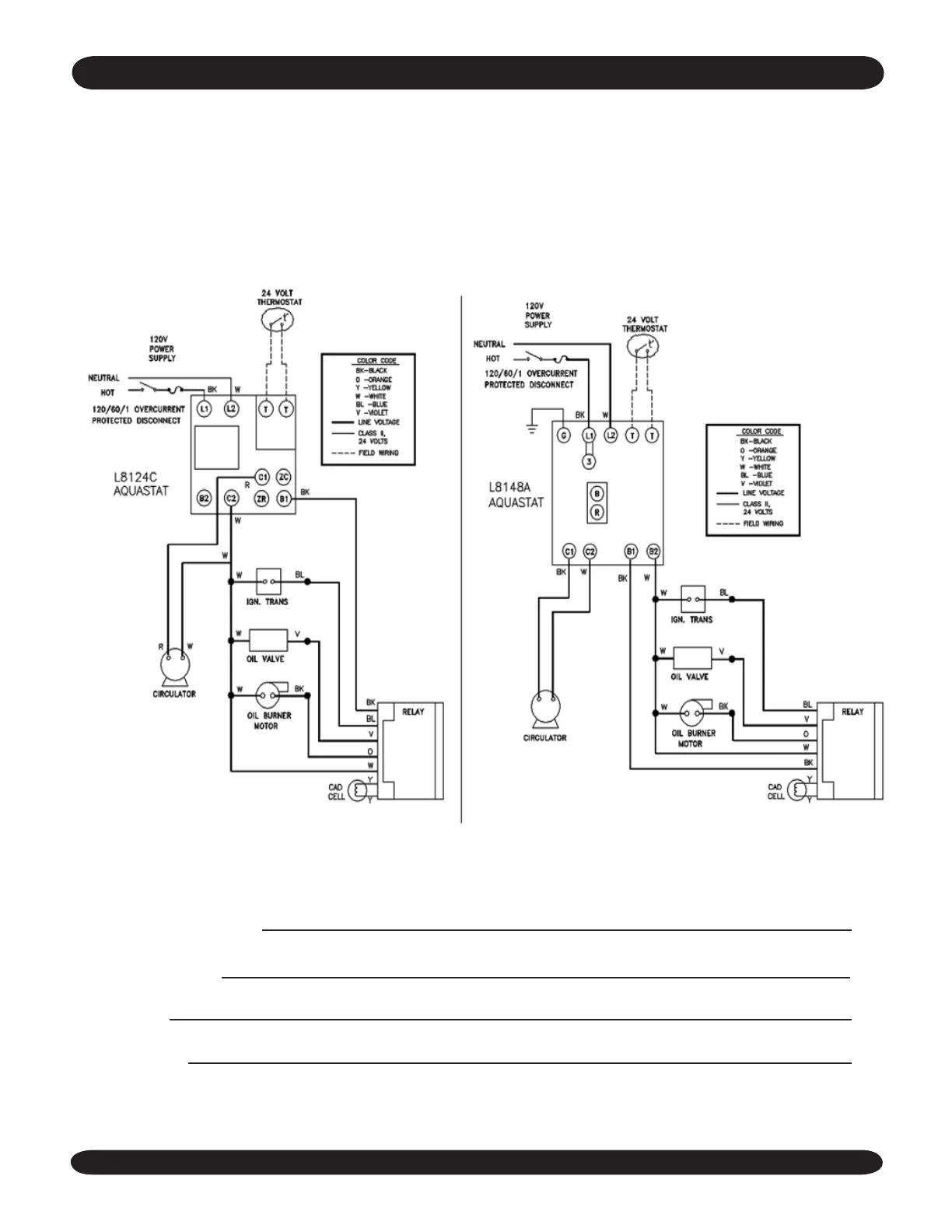
BOILER WITH TANKLESS COIL AND AND
HONEYWELL L8124C AQUASTAT CONTROL
(BECKETT AFG BURNER SHOWN)
BOILER WITHOUT TANKLESS COIL AND AND
HONEYWELL L8148A AQUASTAT CONTROL
(BECKETT AFG BURNER SHOWN)
Service Company:
Serviceman:
Address:
Telephone:
eleCTriCal WiriNg

Other manuals for Lennox COWB2

Related product manuals