EasyManua.ls Logo

Lennox GCS16-513-125 - W973 Control System Diagrams

Lennox GCS16-513-125
134 pages
Print Icon
To Next Page IconTo Next Page
To Next Page IconTo Next Page
To Previous Page IconTo Previous Page
To Previous Page IconTo Previous Page
Loading...
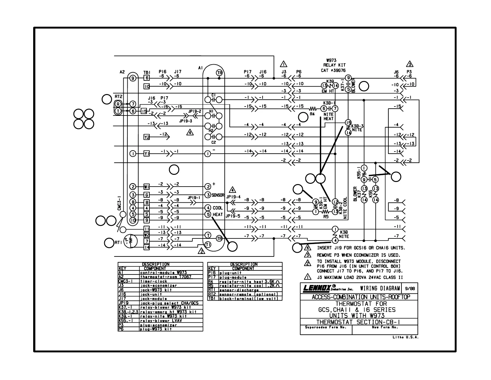
C8-1 diagram
W973 Control
Page 121
24V POWER
ECONOMIZER
BLOWER
HEAT 1
HEAT 2
COOL 2
COOL 1
24V COMMON
1
2
3
4
11
15
7
6
12
8
16
17
13
9
14
5
10

Related product manuals