EasyManua.ls Logo

Lennox GCS16-653-75 - Honeywell W973 Control System Operation

Lennox GCS16-653-75
134 pages
Print Icon
To Next Page IconTo Next Page
To Next Page IconTo Next Page
To Previous Page IconTo Previous Page
To Previous Page IconTo Previous Page
Loading...
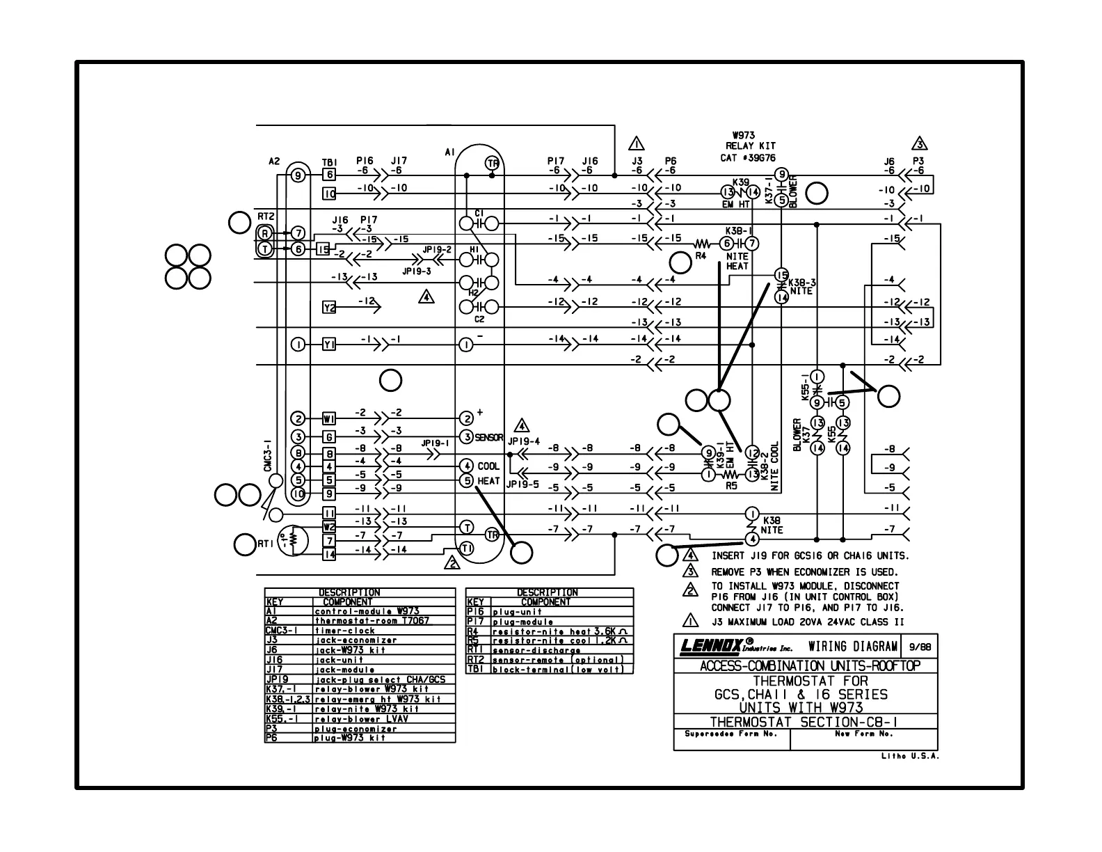
C8-1 diagram
W973 Control
Page 121
24V POWER
ECONOMIZER
BLOWER
HEAT 1
HEAT 2
COOL 2
COOL 1
24V COMMON
1
2
3
4
11
15
7
6
12
8
16
17
13
9
14
5
10

Related product manuals