EasyManua.ls Logo

Lennox GCS16-653-75

Lennox GCS16-653-75
134 pages
To Next Page IconTo Next Page
To Next Page IconTo Next Page
To Previous Page IconTo Previous Page
To Previous Page IconTo Previous Page
Loading...
Page 62
Y1
W1
G
4
5
6
7
8
9
10/R
11
Y2
W2
14
15
TB1
TERMINAL
STRIP
1
2
3
4
5
6
7
8
9
10
W1 C1
W2 C2
OPTIONAL FILTER
SWITCH KIT
GV1 GAS VALVE
RRB
READOUT
RELAY BOX
SP11
STATUS PANEL
13
798
465
132
C
C
1
2
3
4
5
6
7
8
9
10
DETAIL B
DETAIL B
LOSS OF CHARGE
SWITCH
HIGH PRESSURE
SWITCH
60 SEC.
TIME
DELAY
DL6
RELAY
K29
GCS16 UNIT CONTROL BOX
OPTIONAL EQUIPMENT
24VAC FIELD INSTALLED
24VAC FACTORY INSTALLED
1
2
3
4
5
6
7
8
9
10
11
12
13
14
15
16
17
18
19
20
21
CMC3-1
T7067
THERMOSTAT
W2
W1
G
RC
1
2
3
COMPRESSOR
FIELD WIRING SSP11
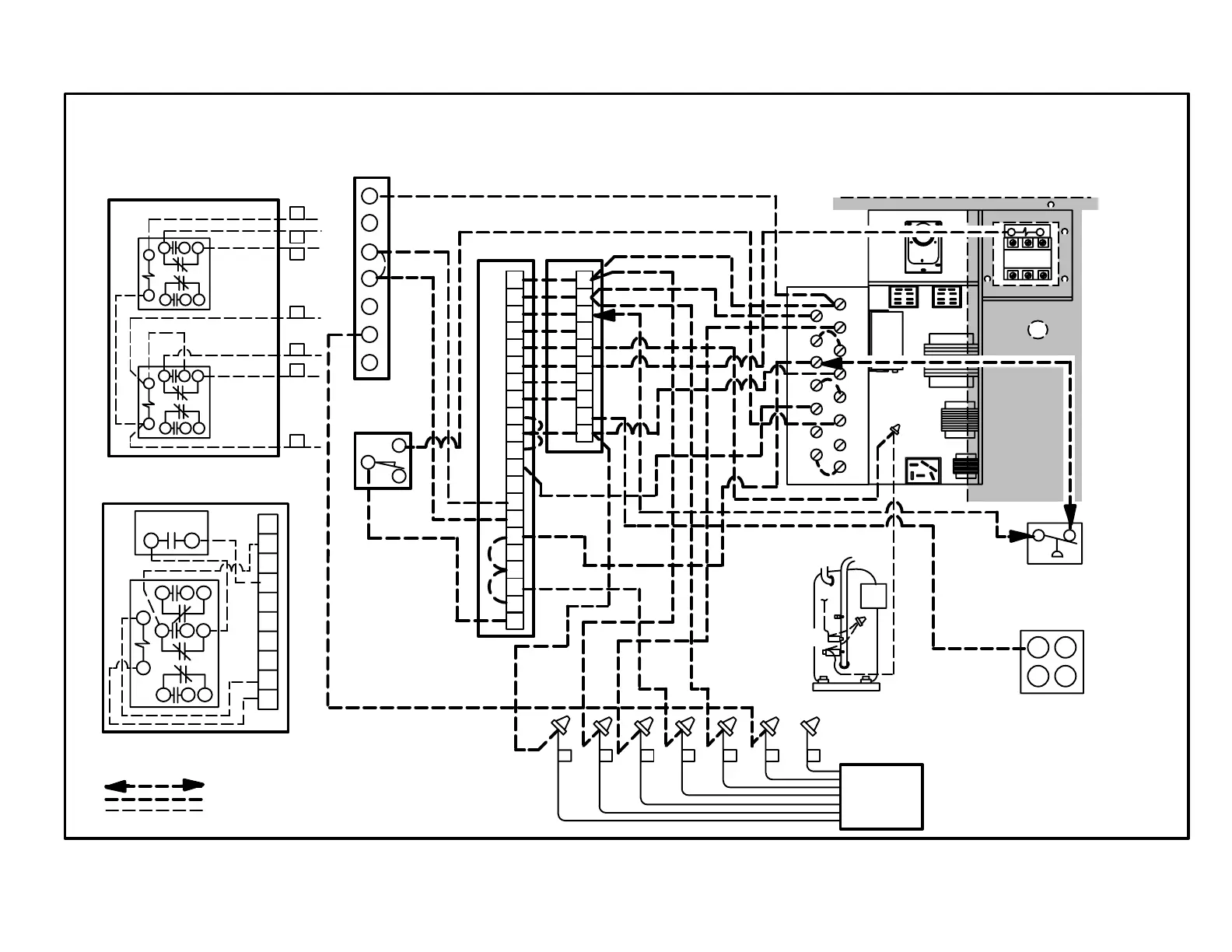
GCS16-410 THROUGH -650 UNITS WITH ELECTROMECHANICAL THERMOSTAT
(applicable to units equipped with commercial controls platform only)
C1 or C2 THERMOSTAT CONTROL SECTION INSTALLED
951
12 8 4
13
14
951
12 8 4
13
14
1
2
3
7
4
5
6
Y1
Y2
RH
7 6 5 4 3 2 1
DETAIL A
SSP11
RELAY KIT
SEE DETAIL A
Page 62
FIGURE 80
IMPORTANT - Remove TB1
Jumpers 4 to 5, 8 to 9 and 14 to
15 when using electromechani
cal thermostat with warm-up.
NOTE-This diagram shows field wiring connections made IN ADDITION TO thermostat field wiring. Thermostat field wiring is not shown.

Related product manuals