EasyManua.ls Logo

Lennox GCS16H-311-75

Lennox GCS16H-311-75
134 pages
To Next Page IconTo Next Page
To Next Page IconTo Next Page
To Previous Page IconTo Previous Page
To Previous Page IconTo Previous Page
Loading...
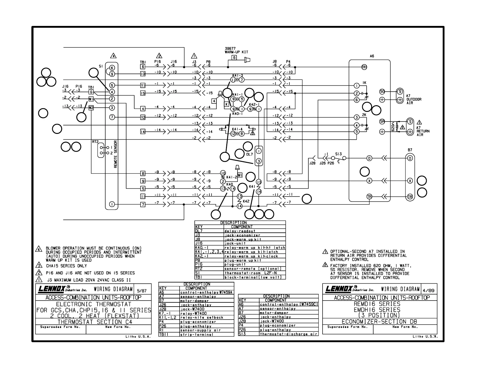
C4diagram
with D8 diagram
Flexstat with three-position economizer and warm-up
Page 105
Economizer Footnotes
Thermostat Footnotes
24V POWER
ECONOMIZER
BLOWER
HEAT 1
HEAT 2
COOL 2
COOL 1
24V COMMON
1
16
20
18
17
2
3
15
11
25
5
5
9
24
10
19 21
23
26
22
4
12
6
8
13
7
14

Related product manuals