EasyManua.ls Logo

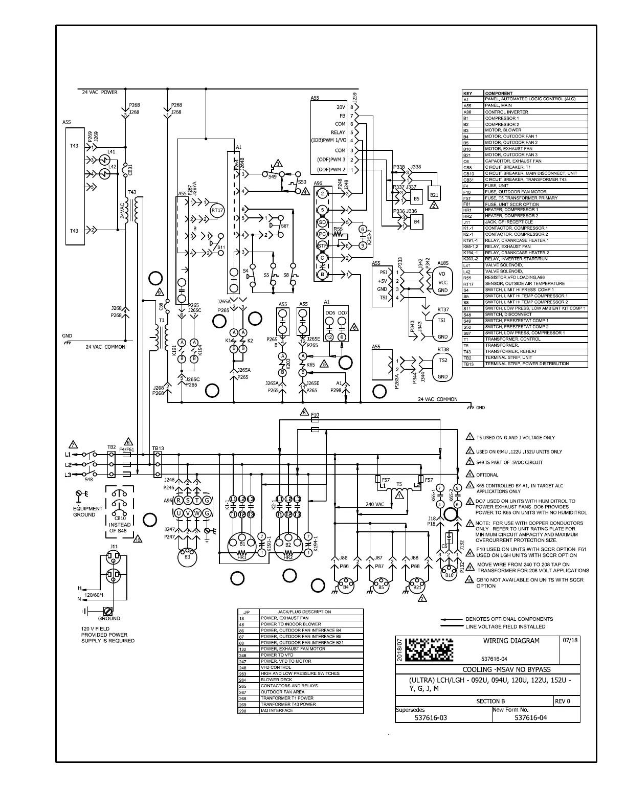
Lennox LCH Series - Wiring Diagram - Cooling (Ultra MSAV No Bypass)

Lennox LCH Series
90 pages
Print Icon
To Next Page IconTo Next Page
To Next Page IconTo Next Page
To Previous Page IconTo Previous Page
To Previous Page IconTo Previous Page
Loading...
Page 73
LCH092/152U STAGED SUPPLY AIR, NO BYPASS, BELT DRIVE BLOWER
1
3
4
5
6
8
9
10
11
13
14

Other manuals for Lennox LCH Series

Related product manuals