EasyManua.ls Logo

Lennox M22A012S4-*P - Page 19

Lennox M22A012S4-*P
24 pages
Print Icon
To Next Page IconTo Next Page
To Next Page IconTo Next Page
To Previous Page IconTo Previous Page
To Previous Page IconTo Previous Page
Loading...
19
ELECTRONIC
EXPANSION
VALVE
T4
T3
1(A)
L2
2(A)
L1
4 WAY
VALVE
BLACK
BLUE
BROWN
BLACK
BLUE
BROWN
BLACK
RED
L-OUT
PAN
HEATER
CRANKCASE
HEATER
OUTDOOR
COIL TEMP. SENSOR
OUTDOOR
TEMP. SENSOR
CN38
CN6
2
CN39
CN11
CN12
RED
BLUE
1(B)
2(B)
3(B)3(A)
A
B
T5
COMPRESSOR
DISCHARGE TEMP.
INDOOR COIL OUTLET
TEMP.SENSOR
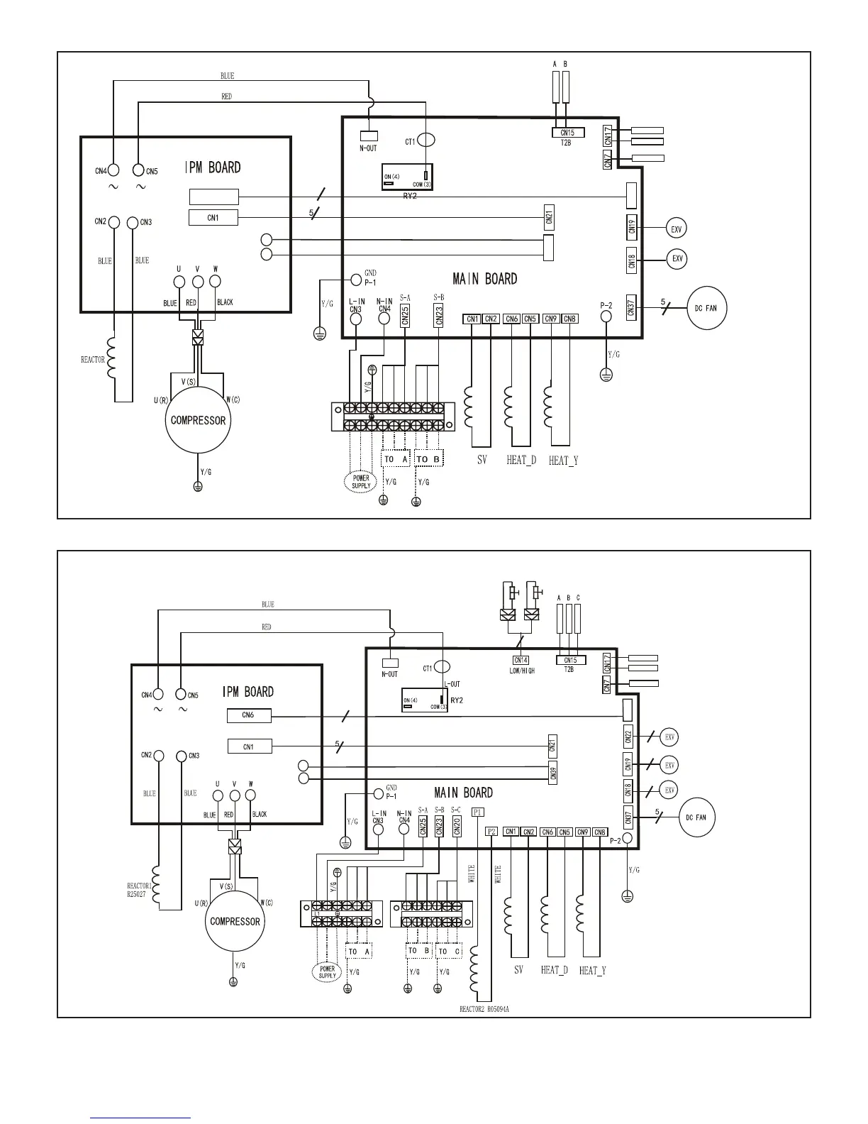
Figure 23. MPA018S4M-*P Outdoor Unit Wiring Diagram
6
6
6
YELLOW
RED
L-PRO
LOW PRESSURE SWITCH
H-PRO
HIGH PRESSURE SWITCH
4
BLACK
BLUE
BROWN
BLACK
RED
L2
BROWN
BROWN
BLUE
BLUE
BLACK
BLACK
1(A)
3(A)
2(A)
CN38
2
CN12
CN11
RED
BLUE
1(B)
1(C)
2(B)
2(C)
3(B) 3(C)
A
B
C
PAN
HEATER
CRANKCASE
HEATER
ELECTRONIC
EXPANSION
VALVE
4 WAY
VALVE
T4
T3
OUTDOOR
COIL TEMP. SENSOR
OUTDOOR
TEMP. SENSOR
T5
COMPRESSOR
DISCHARGE TEMP.
INDOOR COIL OUTLET
TEMP.SENSOR
Figure 24. MPA030S4M-*P Outdoor Unit Wiring Diagram

Other manuals for Lennox M22A012S4-*P

Related product manuals