EasyManua.ls Logo

Lenze EVF8213-EV020 - Page 38

Lenze EVF8213-EV020
94 pages
Print Icon
To Next Page IconTo Next Page
To Next Page IconTo Next Page
To Previous Page IconTo Previous Page
To Previous Page IconTo Previous Page
Loading...
Installation
4-18 821XKlimaBA0399
K35.0082
Lx
U
V
W
M
3~
PE
RB1RB2+UG
-U G
RB
Mains
PE
82X X
K10
Z3
Z2
Z4
PE
PE
Z1
PE
n
PE
PE
789
GND 1
GND 2
PE
Vref
Vcc
-U G
+U G
F1
-X 1
n
n
n
n
K1
62
K11
K12 K14
20
28
E1
E2
E3
E4 39
PES
PES
PES
PES PES
PES
PES
PES
PES
PES
PES
PE
PE
PE
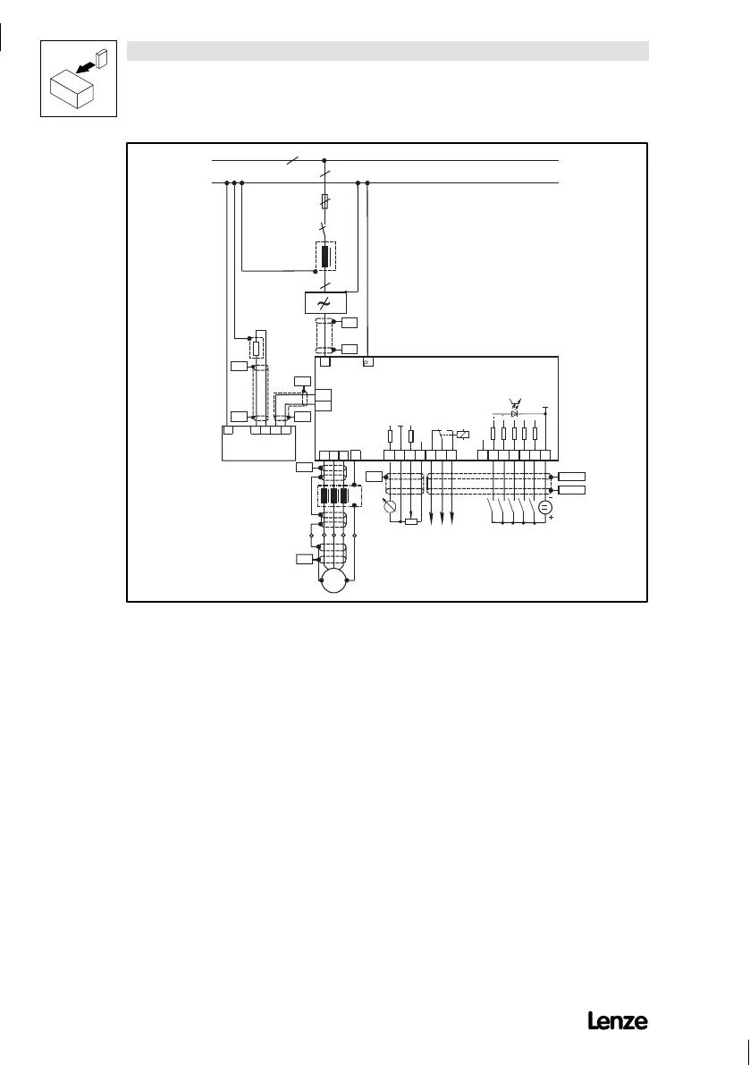
FIG 4-11 Example for an installation in accordance with the EMC regulations:
F1 Fuse
K10 Mains contactor
Z1 Mains filter ”A or ”B”, see Accessories
Z2 Motor filter/sine filter, see Accessories
Z3 Brake module/brake chopper, see Accessories
-X1 Terminal strip in control cabinet
RB Brake resistor
PES HFscreenbecause aufPEconnectionwitha surfaceaslarge aspossible (see ”Screening”inthischapter)
n Number of phases
Show/Hide Bookmarks

Table of Contents

Related product manuals