EasyManua.ls Logo

Leslie 3300 - Names and Functions of Controls and Components; Power and Input;Output Panel; Control Panel Functions

Leslie 3300
12 pages
Print Icon
To Next Page IconTo Next Page
To Next Page IconTo Next Page
To Previous Page IconTo Previous Page
To Previous Page IconTo Previous Page
Loading...
6
Leslie 3300 Owner’s Manual
NAMES AND FUNCTIONS
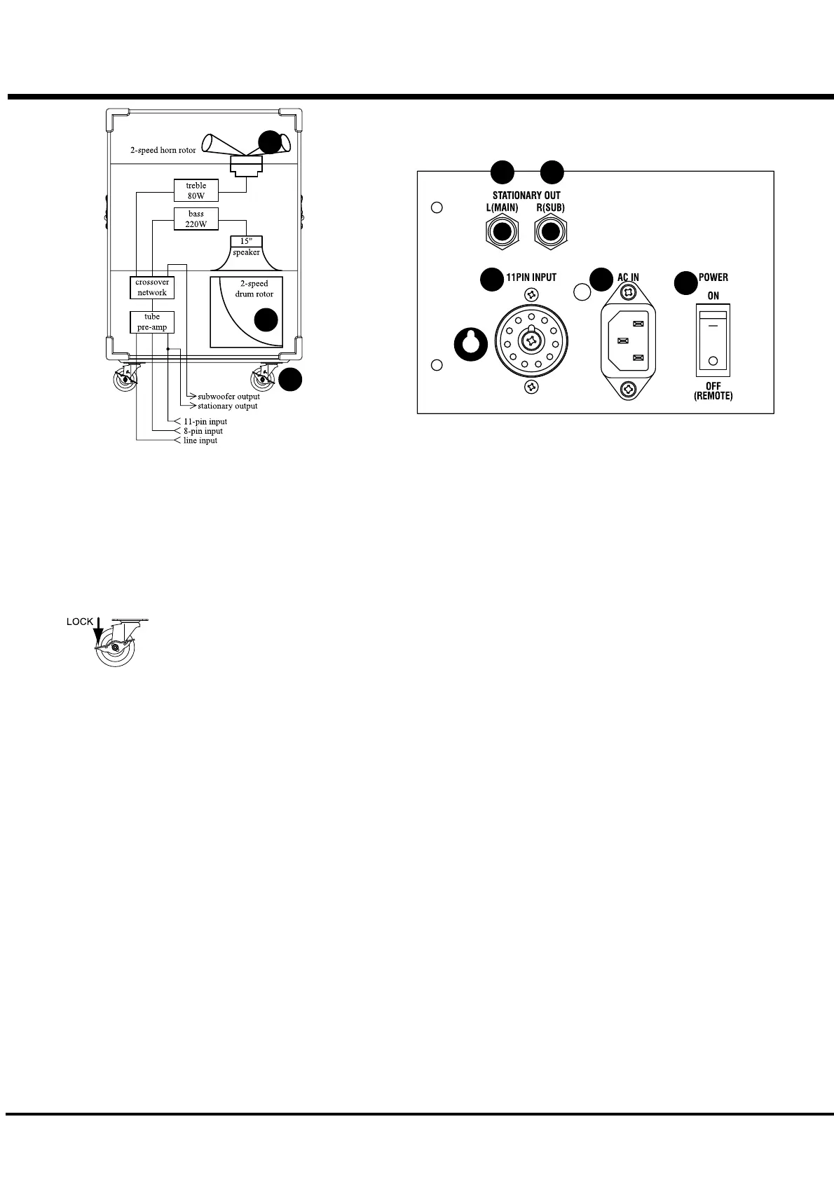
FRONT
1. Horn Rotor (built-in)
This rotor reproduces the treble sounds.
2. Drum Rotor (built-in)
This rotor reproduces the bass sounds.
3. Casters
The casters located on the front of this Leslie should be locked
during a performance and unlocked when transporting the Leslie.
POWER PANEL
4. POWER Switch
This switch is used for switching ON/OFF the power on the Leslie
3300. When you want to automatically switch ON/OFF the power
on the Leslie 3300 by means of the equipment plugged into the
Leslie’s 11-pin connector, set the Power switch on the 3300 to
the OFF(REMOTE) position.
5. AC Inlet
This connector is used to connect the AC Power Cable.
6. 11-PIN INPUT Socket
This socket is used to connect other organ and keyboard products
that are equipped with an 11-pin Leslie connector.
7. STATIONARY OUT L (MAIN) Jack
8. STATIONARY OUT R (SUB) Jack
This jack outputs the sounds of the stationary channel of the or-
gan or keyboard product that is plugged into the 11-pin Leslie
connector (6). The stationary jack (7) outputs the sound of the
Left (Main) channel while the stationary jack (8) outputs the Right
(Sub) channel.
CONTROL PANEL
9. LINE INPUT Jack
The Line Input jack is used for organs and keyboard products
that are not equipped with a 11-pin Leslie connector or an 8-pin
Leslie jack.
10. TUBE DRIVE LEVEL Control
This knob controls the level sent to the Tube Pre-amp.
If you turn this control clockwise, the amount of distortion in-
creases. If you fully turn this control counter-clockwise, the Tube
Pre-amp circuit is bypassed.
11. VOLUME Control
This knob controls the total volume of this unit.
12. TUBE MODE Control
This controls the characteristics of the Tube Pre-Amp.
If you turn this control clockwise, the Tube Gain increases, thus
the amount of distortion increases.
13. BASS Control
This control boosts/cuts Bass.
14. MIDDLE Control
This control boosts/cuts Middle.
15. TREBLE Control
This control boosts/cuts Treble.
16. HORN LEVEL Control
This controls the volume of the Horn Rotor.
17. SUB WOOFER VOLUME Control
This controls the output level of the SUB WOOFER LINE OUT
jack (18).
18. SUB WOOFER LINE OUT Jack
This jack is used to drive an external Powered Sub Woofer. The
[Tip] of this jack outputs only Bass of 125Hz or lower, and the
[Ring] outputs the whole range.
1
2
4
56
7 8
3

Related product manuals