EasyManua.ls Logo

Letron Auto Gates SL600 - Page 6

Default Icon
8 pages
Print Icon
To Next Page IconTo Next Page
To Next Page IconTo Next Page
To Previous Page IconTo Previous Page
To Previous Page IconTo Previous Page
Loading...
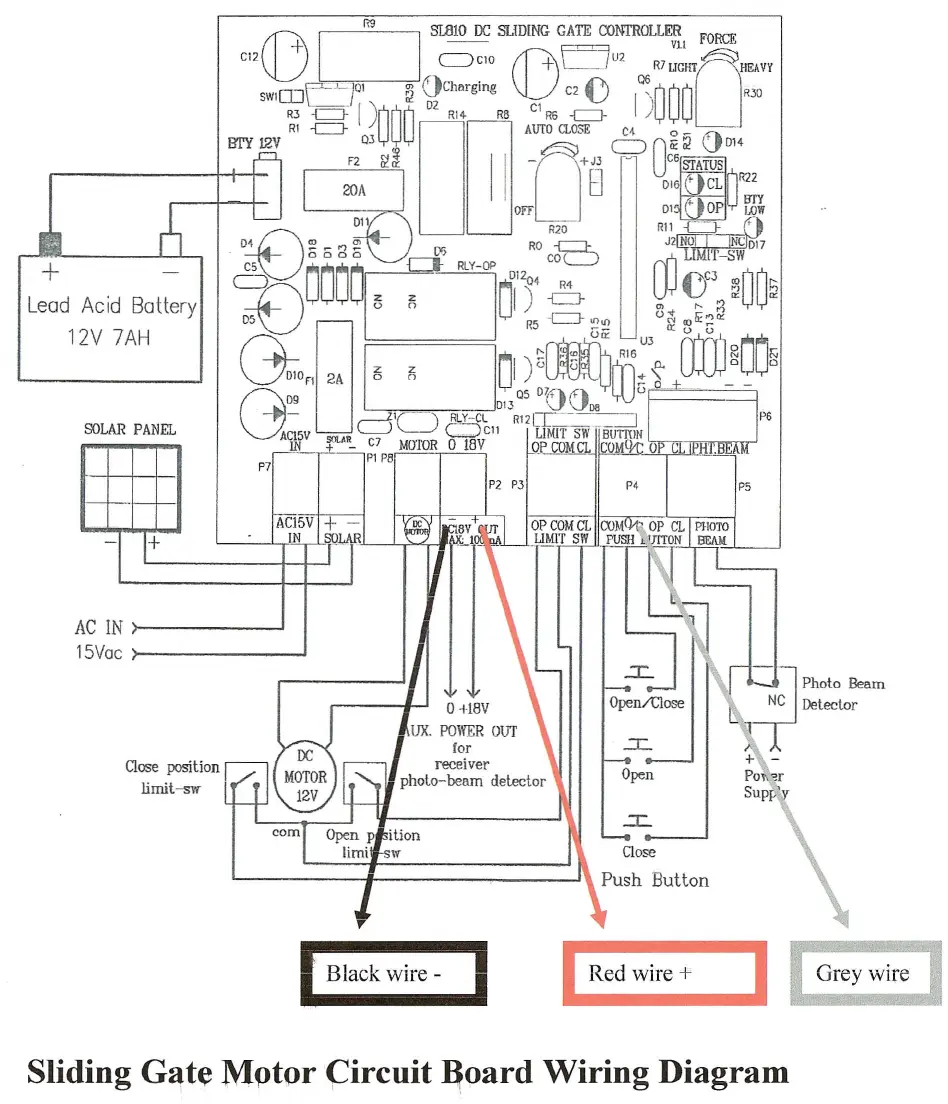
Lead Acid Battery
12V 7AH
AC IN
15Vac
Close position
limit-sw
(])
CJ
I1;l
SLaW
IX; SLIDING GATE CONTROLLE~I FORCE
CI2
+'
'--"CIO ~F==JU2 ~
'------J
V
L-J
R7UGHT HEAVY
mY 12V
Q3
0
c=>
Oli O! '
D14
F2
&f~
II -
+J3 c6§fATUS
I
20AI
B
D'6~cdl~
_. __ .---.--J
Off DI'
r
OP
l,J
LOW
~\ R20 Rll
{=:=J- ,.
D1n~_",~ RO
B
J2NO, NCD17
2PMa~~~
~'~lo,)'~
~.;~~wOO'
c;
~
R
R5~-eJ-G~
u3()~o:m~rr3'" aD
~
J~
"f"tD
R16
2
N
DIO
n
2A
15?i
u')<'
u
r
In;,:~
0
0
G
09 Q5
DYtlirl
~U()
013
VVoa
- - .----J,IC-
l
IJ.~Y-CL
RI2cr:·-~
ACl5V .
L.....J -'
~Cll LIMIT
SW-BuTI'tlN
IN
fL'':.
C7 MOTOR 0 18Y OP COMCL COM 0 C
PI P8 -
r
Black wire ~
I
Red wire
+
Sliding
G~te
Mptor(::ircuit
~oard
Wiring Diagram