EasyManua.ls Logo

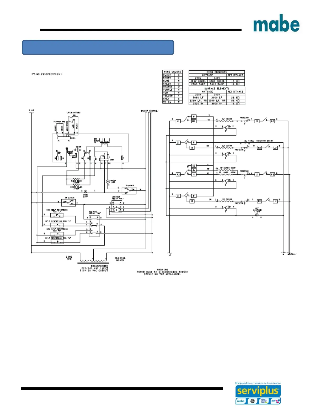
mabe EML27WWF0 - Schematic Diagram for EML735;JCB735 Models; EML735;JCB735 Wiring Diagram

mabe EML27WWF0
72 pages
Print Icon
To Next Page IconTo Next Page
To Next Page IconTo Next Page
To Previous Page IconTo Previous Page
To Previous Page IconTo Previous Page
Loading...
Ingeniería de Servicio
64
Schematic diagram EML735 / JCB735 models

Related product manuals