EasyManua.ls Logo

mabe LMD3124PBAB0 - Wiring Diagram

mabe LMD3124PBAB0
20 pages
Print Icon
To Next Page IconTo Next Page
To Next Page IconTo Next Page
To Previous Page IconTo Previous Page
To Previous Page IconTo Previous Page
Loading...
18
Issue
Rev.
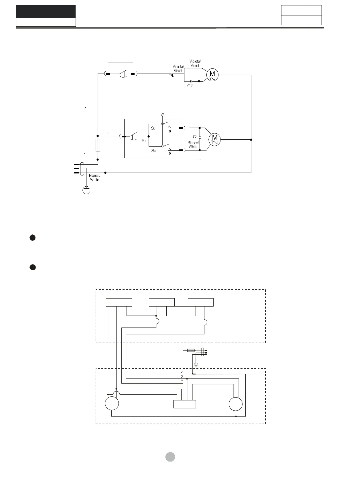
Chapter 10: WIRING DIAGRAM
Figure 11
There is overload protector installed in the motor. In case that the motor is overload or meets
breakdown in working, the protector will act and stop the motor. When the breakdown is
removed, the motor will resume normal working.
Actual Circuit Diagram
Control
Panel
Cabinet
Figure12
Naranja/Orange
Boton de
funcionamiento
ligero/Safety Switch
Azul/Bl
ue
Reloj de
centrifugado/
Spin Timer
Negro/Black
Gris/Gray
Motor de
centrifugado/
Spin Motor
Marron/Bro
wn
Rojo/R
ed
Marron/Bro
wn
Azul/Bl
ue
Fusible/Fus
e
Marron/Bro
wn
Amarill
o/
Yello
w
Motor de
lavado/
Wash Motor
Negro/Bla
ck
Reloj de
lavado/
Wash
Timer
Azul/Bl
ue
Verd
e/
Gree
n
w
red
brown brown
Grey
purple
fuse
green
red
yellow
purple
white
red
purple
Grey
Black
wash
motor
spin
motor
blue
capacitor
black white
yellow
ash timer
orange orange
microswitch
spin timer
Model NO:LMD3124PBAB0
Service Manual

Related product manuals