EasyManua.ls Logo

MAC TOOLS MW175 - 7-13. Troubleshooting - Burn-Through; 7-14. Troubleshooting - Waviness Of Bead; 7-15. Troubleshooting - Distortion

MAC TOOLS MW175
46 pages
Print Icon
To Next Page IconTo Next Page
To Next Page IconTo Next Page
To Previous Page IconTo Previous Page
To Previous Page IconTo Previous Page
Loading...
OM-210 089 Page 27
ST-205 423-B
53
53
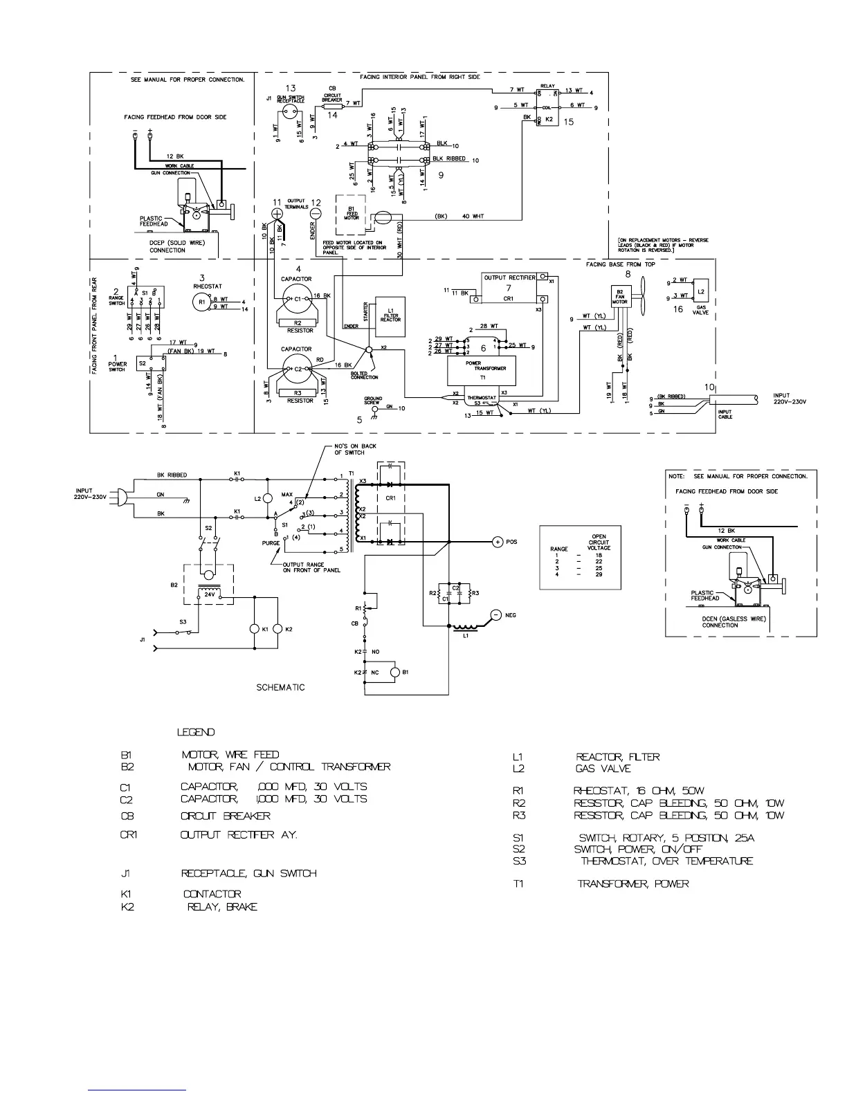
Figure 6-3. Circuit Diagram For 230 VAC Model

Table of Contents

Related product manuals