EasyManua.ls Logo

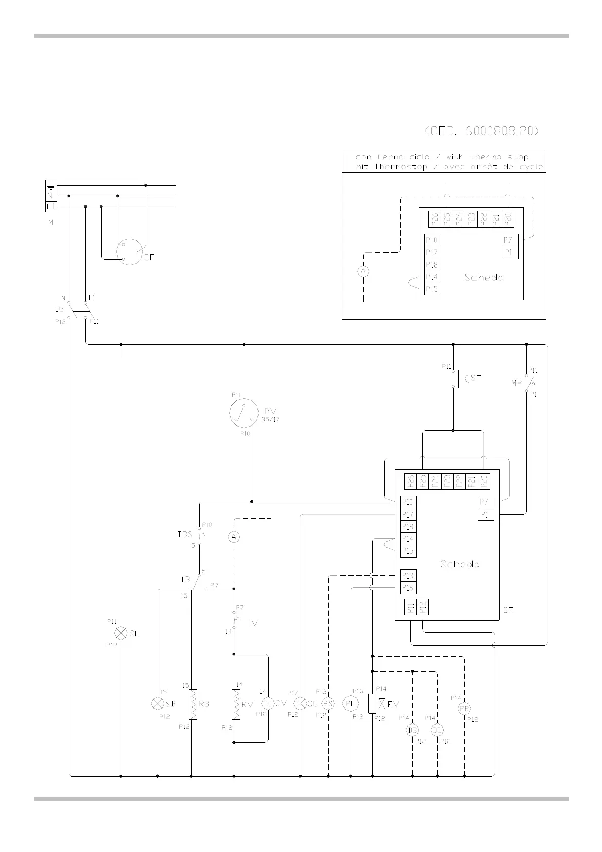
Mach MB 9240 - Ch) Schema Elettrico - (Gb-Ie) Electrical Diagram - (De-At-Ch) Schaltplan - (Fr-Be) Schema Electrique - (Es) Esquema Eléctrico - (Pt) Esquema Alambrico - (Nl) Elektrisch Schema

Mach MB 9240
44 pages
Print Icon
To Next Page IconTo Next Page
To Next Page IconTo Next Page
To Previous Page IconTo Previous Page
To Previous Page IconTo Previous Page
Loading...
10
MB 9235 / MB 9235R / MB 9235PS – MB 9240 / MB 9240R / MB 9240PS
1.2 (IT-CH) SCHEMA ELETTRICO – (GB-IE) ELECTRICAL DIAGRAM – (DE-AT-CH) SCHALTPLAN –
(FR-BE) SCHEMA ELECTRIQUE – (ES) ESQUEMA ELÉCTRICO – (PT) ESQUEMA ALAMBRICO – (NL)
ELEKTRISCH SCHEMA

Table of Contents