EasyManua.ls Logo

Macurco CM-12 - Page 11

Macurco CM-12
72 pages
Print Icon
To Next Page IconTo Next Page
To Next Page IconTo Next Page
To Previous Page IconTo Previous Page
To Previous Page IconTo Previous Page
Loading...
11
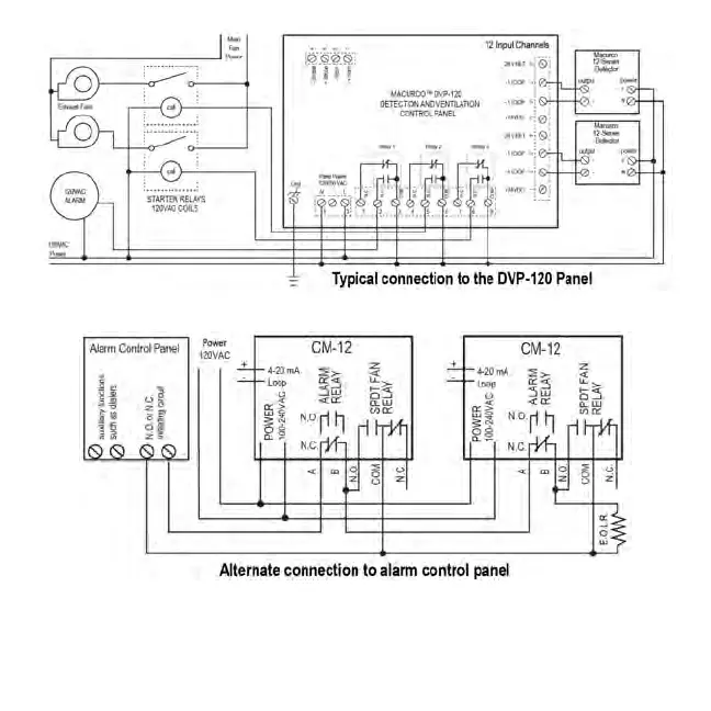
In this application (above) the Fan or primary relay is used as a low level alarm relay. The Alarm or secondary relay is used as a
supervisory relay when utilized in the normally closed configuration. The GD-6 monitors all critical functions of the unit through software
diagnostics that continually test and verify its operations. If a problem is found, the unit will switch to a fail-safe/error mode or trouble
condition. In this error mode the Fan* and Alarm relays will be activated indicating the trouble condition at panel and the GD-6 display
will flash the error. *See the Trouble Fan Setting Option,

Related product manuals