EasyManua.ls Logo

Macurco CM-12 - Page 35

Macurco CM-12
72 pages
Print Icon
To Next Page IconTo Next Page
To Next Page IconTo Next Page
To Previous Page IconTo Previous Page
To Previous Page IconTo Previous Page
Loading...
11
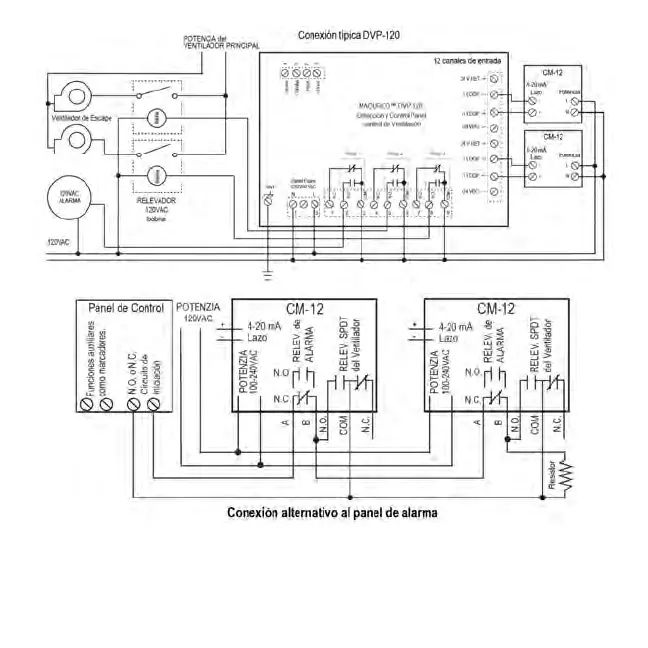
En esta aplicación (encima), el ventilador o el relevador principal se utiliza como un relevador de alarma de nivel bajo. La alarma o
secundaria relevador se utiliza como un relevador de supervisión cuando se utiliza en la configuración normalmente cerrada. Los CM-6
monitores de todas las funciones críticas de la unidad a través de los diagnósticos de software que ponen a prueba continuamente y
se verifican sus operaciones. Si se encuentra un problema, la unidad cambiará a un modo a prueba de fallos / error o condición de
problema. En este modo de error del ventilador * y relevadors de alarma se activará indicando la condición de problema en el panel y
la pantalla CM-6 parpadeará el error. * Ver la opción de ajuste del ventilador Trouble.

Related product manuals