EasyManua.ls Logo

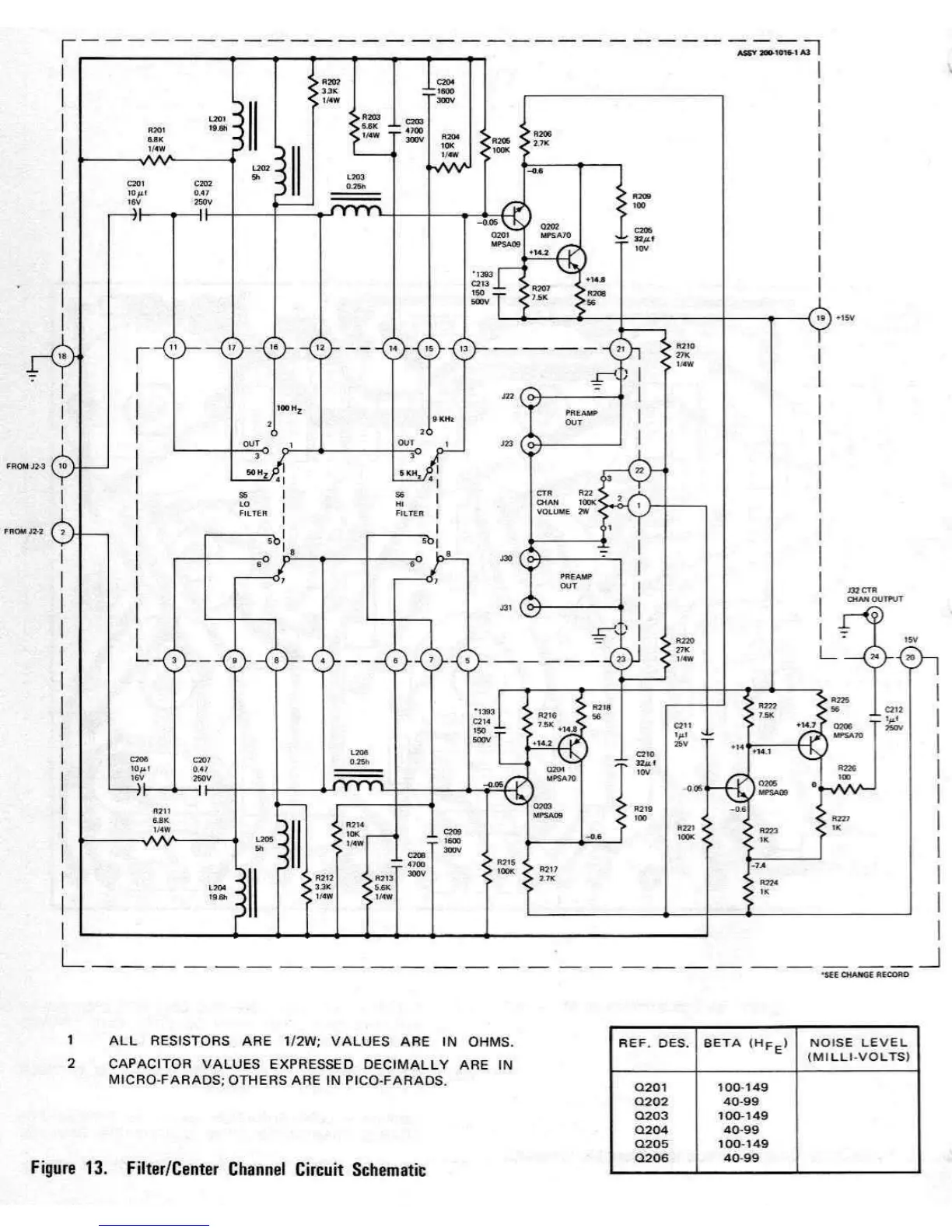
Marantz 33 - Figure 13. Filter;Center Channel Circuit Schematic

Marantz 33
26 pages
Print Icon
To Next Page IconTo Next Page
To Next Page IconTo Next Page
To Previous Page IconTo Previous Page
To Previous Page IconTo Previous Page
Loading...

Related product manuals