EasyManua.ls Logo

Master Bilt DD-26 - Page 13

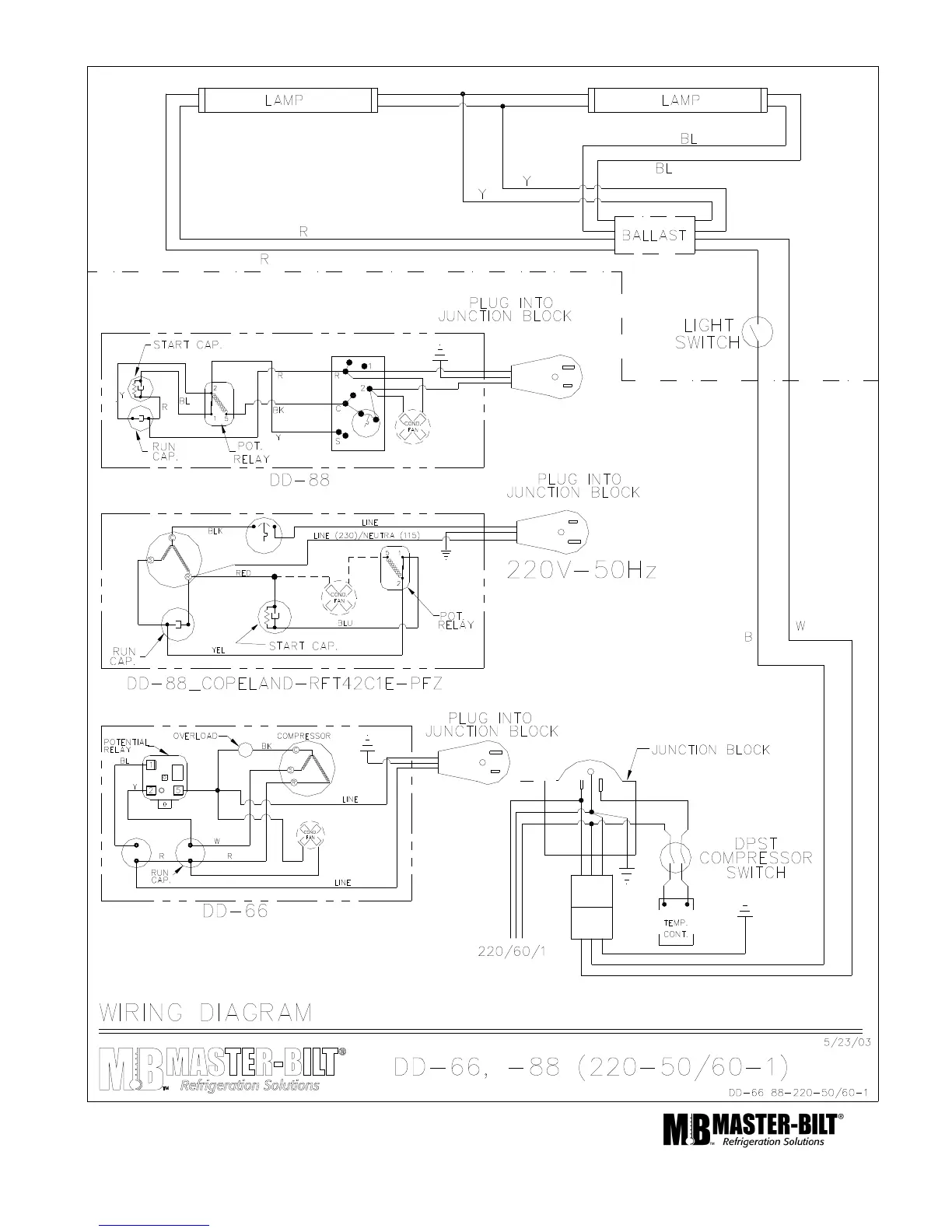
Master Bilt DD-26
14 pages
Print Icon
To Next Page IconTo Next Page
To Next Page IconTo Next Page
To Previous Page IconTo Previous Page
To Previous Page IconTo Previous Page
Loading...
13

Related product manuals