EasyManua.ls Logo

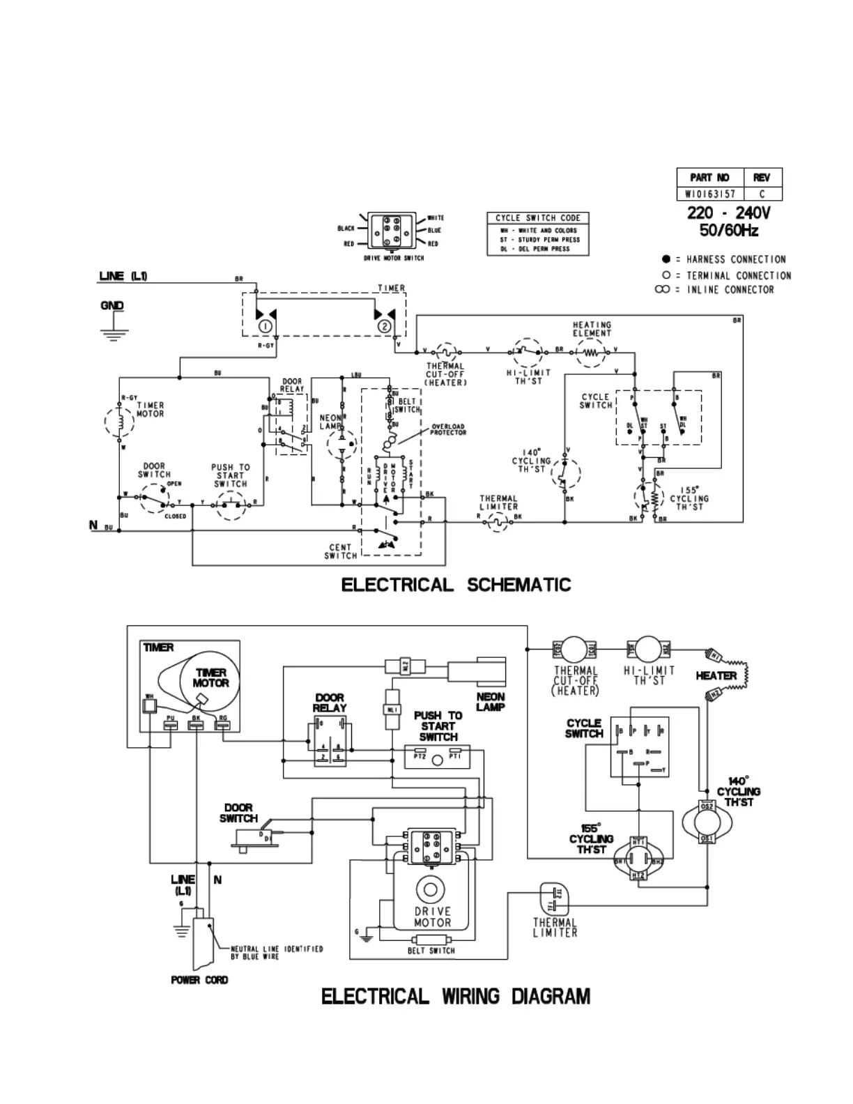
Maytag MLG24PD - MN Model - Electric Wiring Diagram

Maytag MLG24PD
150 pages
Print Icon
To Next Page IconTo Next Page
To Next Page IconTo Next Page
To Previous Page IconTo Previous Page
To Previous Page IconTo Previous Page
Loading...
7-3
MN model - electric

Table of Contents

Other manuals for Maytag MLG24PD

Related product manuals