EasyManua.ls Logo

McQuay M5WM 015GR - Page 62

McQuay M5WM 015GR
118 pages
Print Icon
To Next Page IconTo Next Page
To Next Page IconTo Next Page
To Previous Page IconTo Previous Page
To Previous Page IconTo Previous Page
Loading...
60
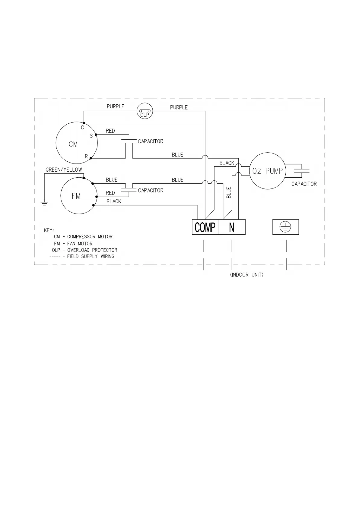
Cooling Only Models
Outdoor Unit
Oxygen Unit
Model : MLC 010C , M5LC 010C / 015C

Related product manuals