EasyManua.ls Logo

McQuay M5WM25JR - Page 60

McQuay M5WM25JR
90 pages
Print Icon
To Next Page IconTo Next Page
To Next Page IconTo Next Page
To Previous Page IconTo Previous Page
To Previous Page IconTo Previous Page
Loading...
58
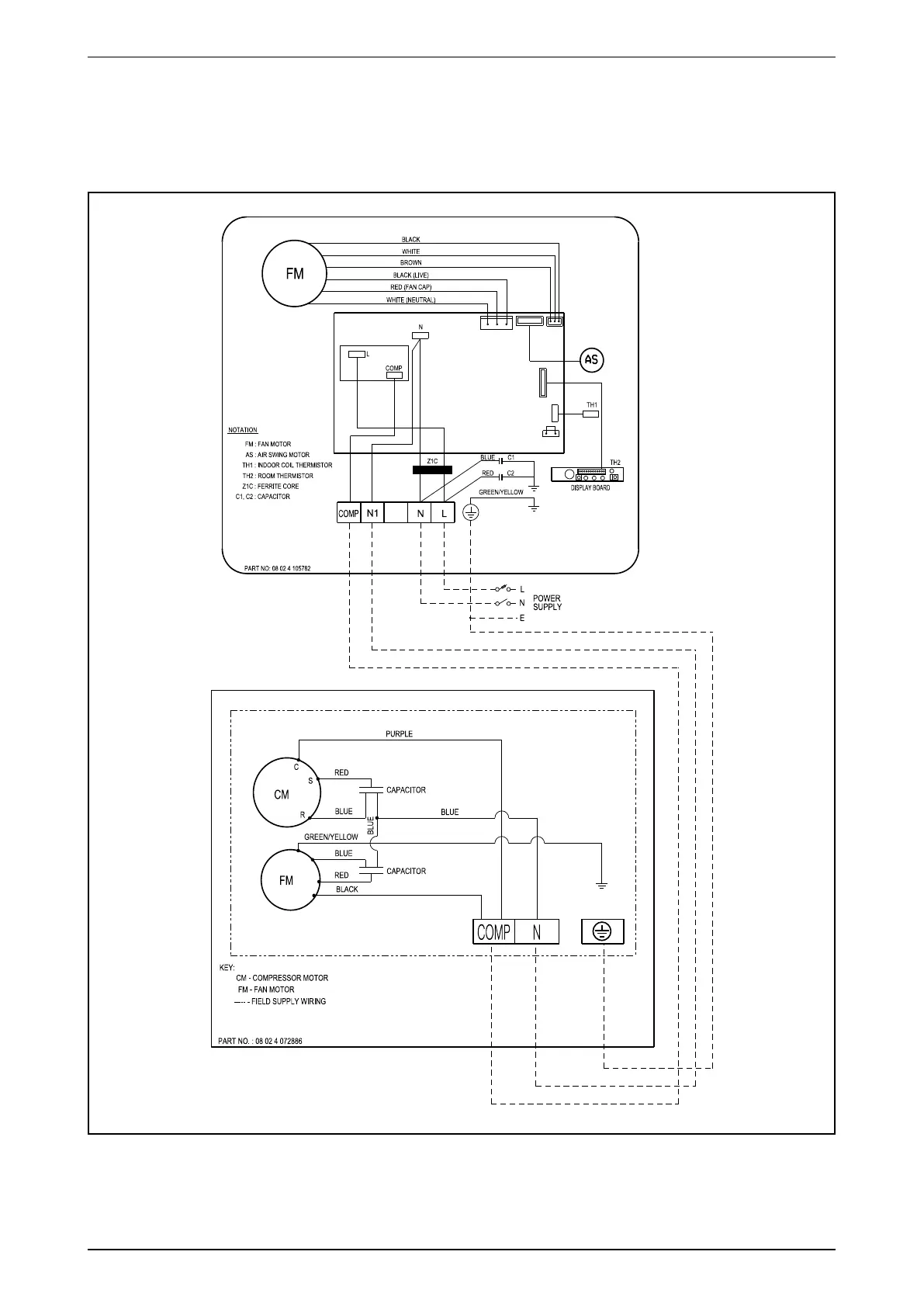
MWM-J_(ii) Wiring Diagram
Cooling Only
Indoor Unit Outdoor Unit
Model: MWM20/25J Model: MLC20/25C
70034 108883

Related product manuals