EasyManua.ls Logo

McQuay MCM 025 DR

McQuay MCM 025 DR
94 pages
To Next Page IconTo Next Page
To Next Page IconTo Next Page
To Previous Page IconTo Previous Page
To Previous Page IconTo Previous Page
Loading...
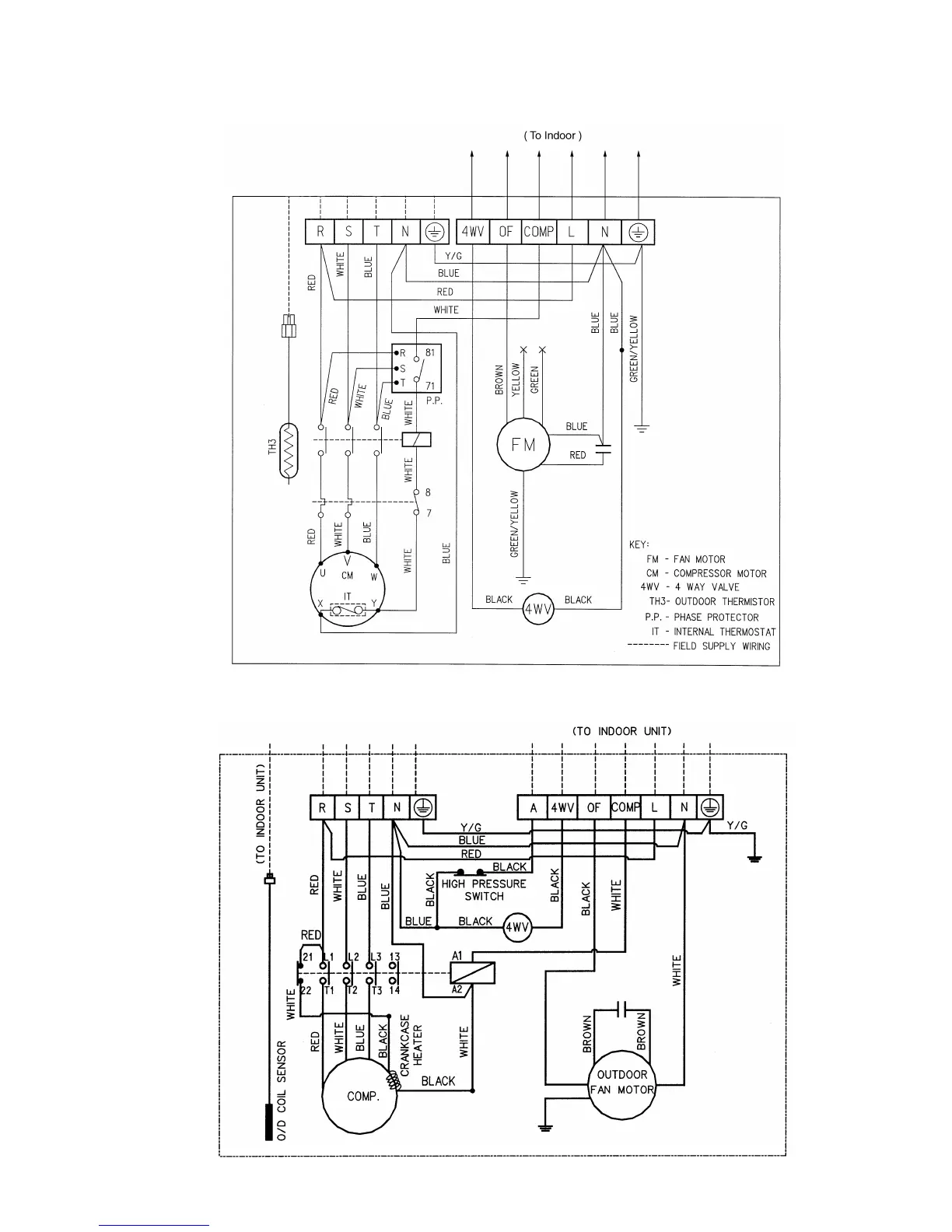
MODEL : MLC/ M4LC020/ 025BR (HEAT PUMP)
3 PHASE / 50HZ / 380 ~ 415V
MODEL : MLC/ M4LC030CR (HEAT PUMP)
3 PHASE / 50HZ / 380 ~ 415V
Page 57

Related product manuals