EasyManua.ls Logo

McQuay MWM 007F - Page 54

McQuay MWM 007F
108 pages
To Next Page IconTo Next Page
To Next Page IconTo Next Page
To Previous Page IconTo Previous Page
To Previous Page IconTo Previous Page
Loading...
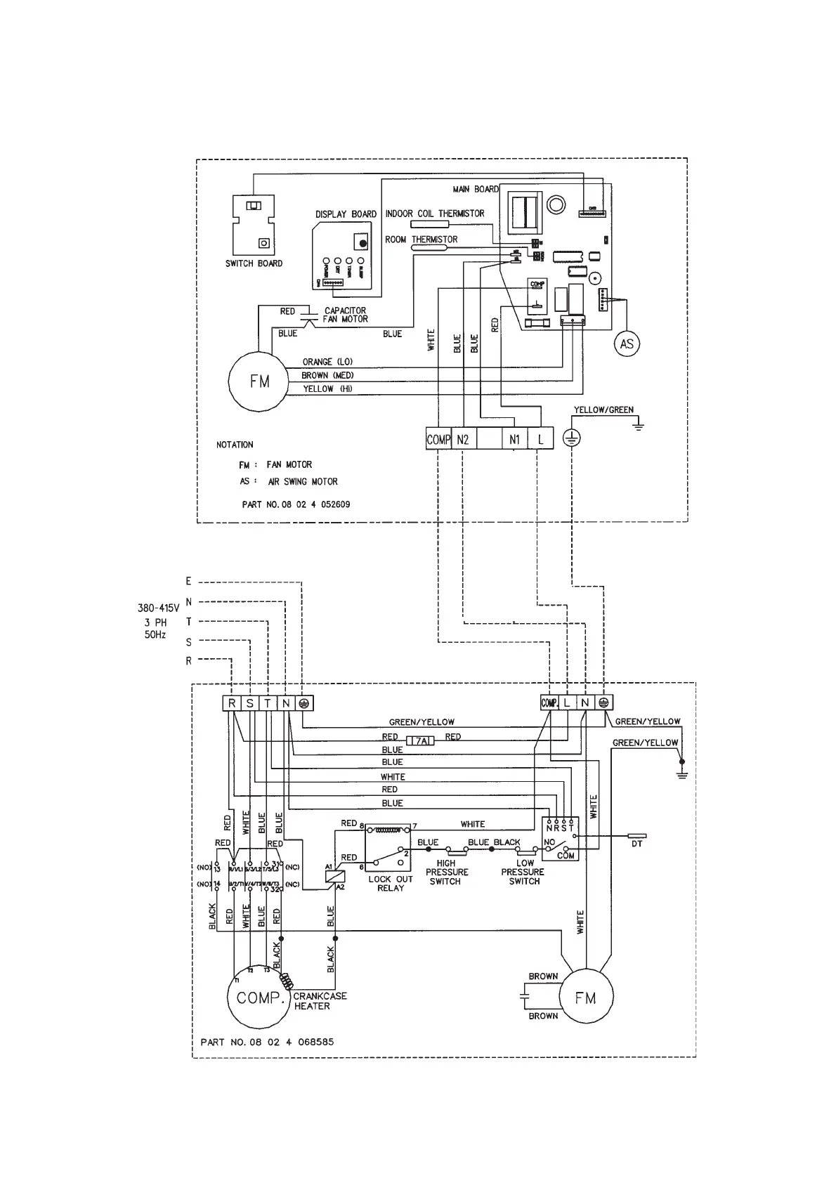
Indoor Unit
Model : MWM 030F (D2.01.C.)
Outdoor Unit
Model : MLC/ M4LC 030C
52

Related product manuals