EasyManua.ls Logo

McQuay MWM 007F - Page 55

McQuay MWM 007F
108 pages
To Next Page IconTo Next Page
To Next Page IconTo Next Page
To Previous Page IconTo Previous Page
To Previous Page IconTo Previous Page
Loading...
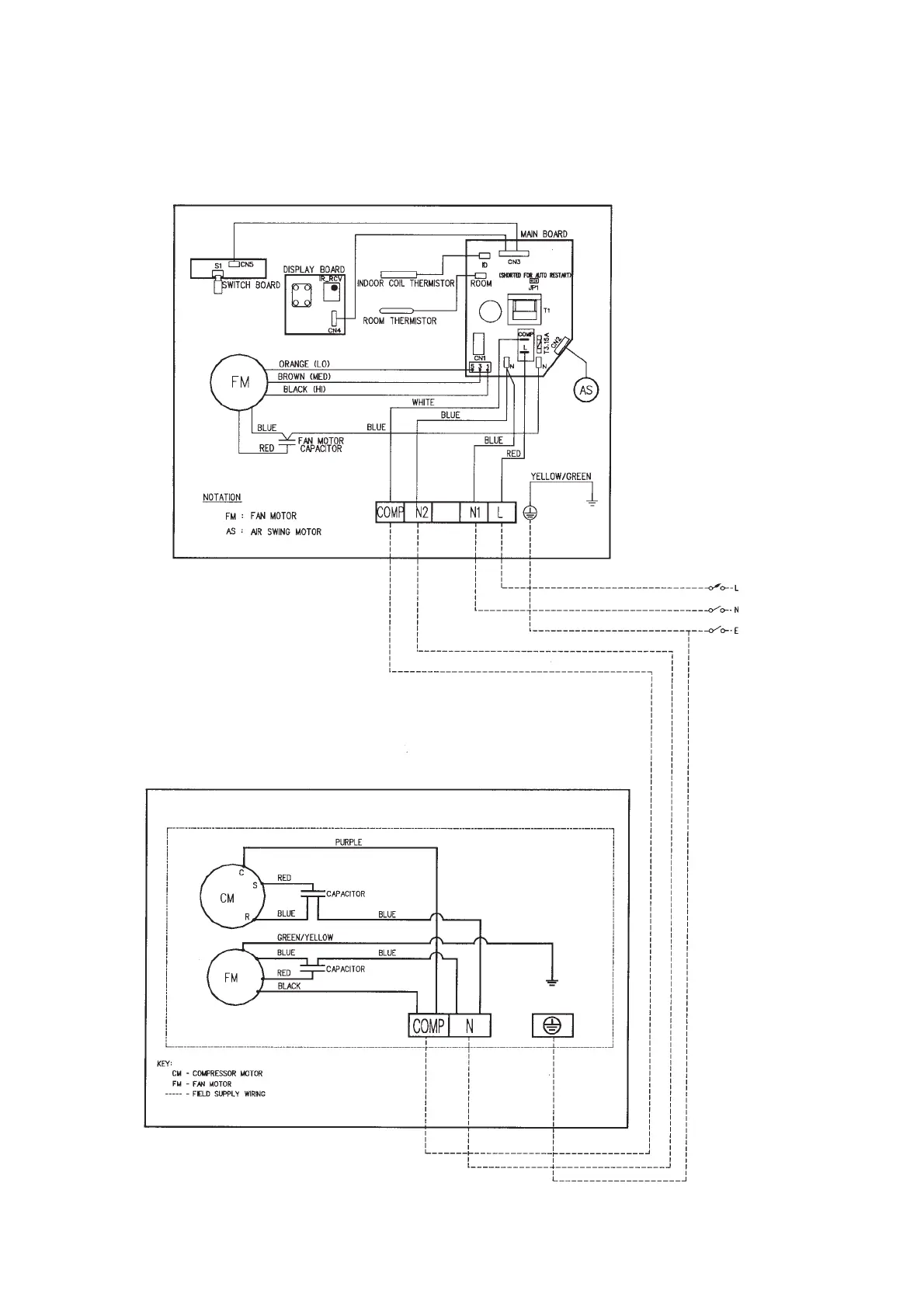
Indoor Unit
Model : MWM 015F (D2.0 I.C.)
Outdoor Unit
Model : MLC 015C
1 PHASE
220 - 240V
50 Hz
53

Related product manuals