EasyManua.ls Logo

McQuay WGS130AA: WGS140AW - Wiring Diagrams; Field Wiring Diagrams (Remote Air-cooled)

McQuay WGS130AA: WGS140AW
98 pages
Print Icon
To Next Page IconTo Next Page
To Next Page IconTo Next Page
To Previous Page IconTo Previous Page
To Previous Page IconTo Previous Page
Loading...
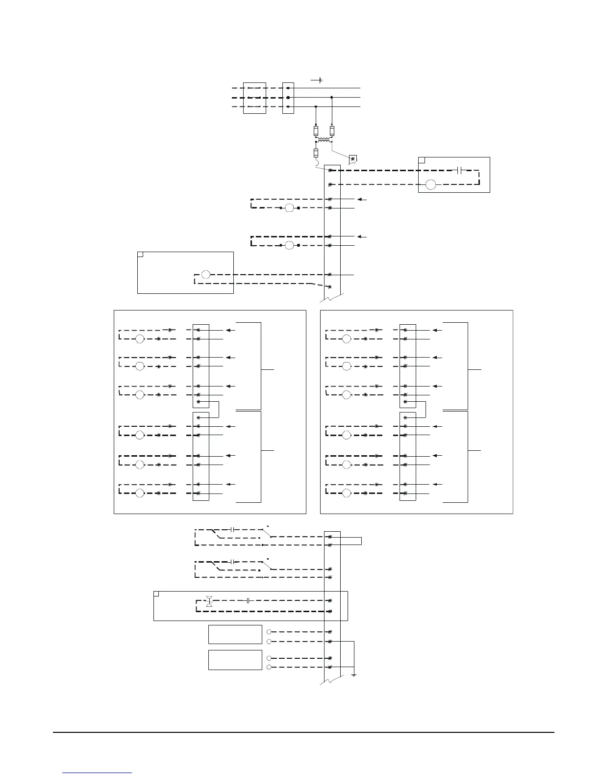
OM WGS-5 WGS 130A to 190A 9
Figure 2, WGS 130AA – 190AA Field Wiring Diagram (Remote Air-cooled Condenser)
DWG. 330588101 REV. 0C
TO COMPRESSOR(S)
DISCONNECT
(BY OTHERS)
3 PHASE
POWER
SUPPLY
GND LUG
UNIT
MAIN
TERMINAL BLOCK
FUSED CONTROL
CIRCUIT TRANSFORMER
120 VAC
NOTE: ALL FIELD WIRING TO BE
INSTALLED AS NEC CLASS 1
WIRING SYSTEM WITH CONDUCTOR
RATED 600 VOLTS
TB1
(115 VAC)
TB1-2
1
82
2
EVAP. PUMP RELAY #1
(BY OTHERS)
120 VAC 1.0 AMP MAX
N
120 VAC
81
75
24 VAC
TB1
(
24 VAC
)
72
IF REMOTE STOP CONTROL
IS USED, REMOVE LEAD 897
FROM TERM. 40 TO 53.
897
60
66
AUTO
ON
OFF
MANUAL
60
68
AUTO
ON
OFF
MANUAL
REMOTE STOP
SWITCH
(BY OTHERS)
ICE MODE
SWITCH
(BY OTHERS)
TIME
CLOCK
71
4-20MA FOR
EVAP. WATER RESET
(BY OTHERS)
4-20MA FOR
DEMAND LIMIT
(BY OTHERS)
-
-
GND
FU4
FU5
FU7
CHWR
85
2
EVAP. PUMP RELAY #2
(BY OTHERS)
120 VAC 1.0 AMP MAX
N
120 VAC
CHWR
60
67
NOR. OPEN PUMP AUX.
CONTACTS (OPTIONAL)
EVAP. FLOW
SWITCH
(BY OTHERS)
70
70
+
+
ALARM BELL RELAY
FACTORY SUPPLIED ALARM
FIELD WIRED
ALARM BELL
OPTION
ABR
NO1
2
N
120 VAC
NO2
2
N
120 VAC
NO3
2
N
120 VAC
NO4
2
N
120 VAC
M14
NO5
2
N
NO6
2
N
M11
M12
M13
120 VAC
120 VAC
M15
M16
(LOCATED ON
CIRCUIT
CONTROLLER)
J13
C
C
CIRCUIT #1
J12
(LOCATED ON
CIRCUIT
CONTROLLER)
CONDENSER FAN
CONTACTOR COIL #1
CONDENSER FAN
CONTACTOR COIL #2
CONDENSER FAN
CONTACTOR COIL #3
CONDENSER FAN
CONTACTOR COIL #4
CONDENSER FAN
CONTACTOR COIL #5
CONDENSER FAN
CONTACTOR COIL #6
TB6
92
98
144
145
146
145
98
93
148
145
98
94
150
145
98
95
152
145
98
96
154
145
98
97
NO1
2
N
120 VAC
NO2
2
N
120 VAC
NO3
2
N
120 VAC
NO4
2
N
120 VAC
M24
NO5
2
N
NO6
2
N
M21
M22
M23
120 VAC
120 VAC
M25
M26
(LOCATED ON
CIRCUIT
CONTROLLER)
J13
C
C
CIRCUIT #2
J12
(LOCATED ON
CIRCUIT
CONTROLLER
)
CONDENSER FAN
CONTACTOR COIL #1
CONDENSER FAN
CONTACTOR COIL #2
CONDENSER FAN
CONTACTOR COIL #3
CONDENSER FAN
CONTACTOR COIL #4
CONDENSER FAN
CONTACTOR COIL #5
CONDENSER FAN
CONTACTOR COIL #6
TB7
92
98
244
245
246
245
98
93
248
245
98
94
250
245
98
95
252
245
98
96
254
245
98
97
2
ALARM BELL
RELAY
ALARM BELL OPTION
BELL
1
2
COM
NO
*MANDATORY IF FACTORY FLOW SWITCH OPTION IS NOT SELECTED.

Related product manuals