EasyManua.ls Logo

Midea ATOM MDV-V56WDHN1(AtB) - Page 44

Midea ATOM MDV-V56WDHN1(AtB)
86 pages
Print Icon
To Next Page IconTo Next Page
To Next Page IconTo Next Page
To Previous Page IconTo Previous Page
To Previous Page IconTo Previous Page
Loading...
Atom B Series VRF 50/60Hz
43
Part 5
-
Electrical Components and Wiring Diagrams
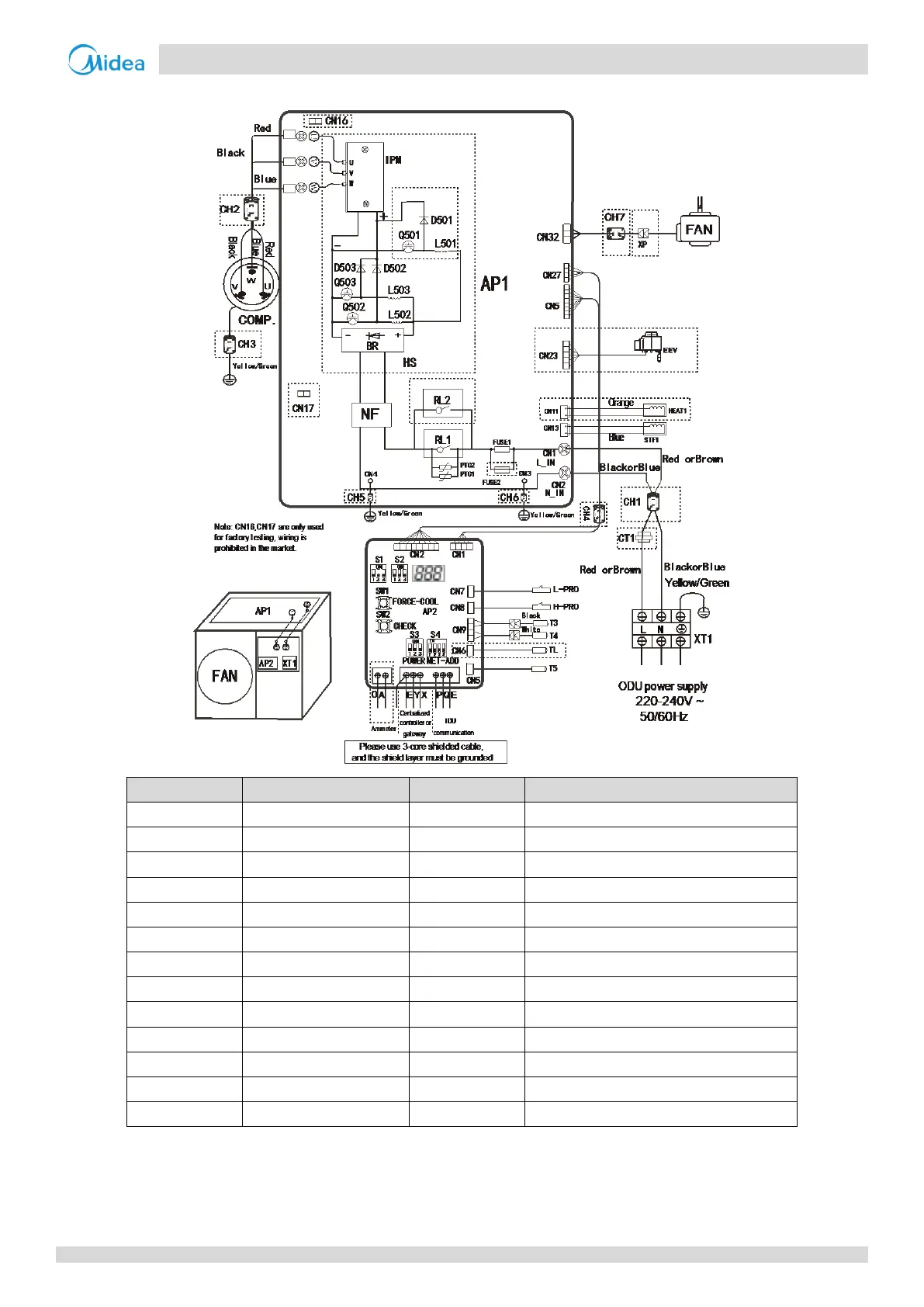
Figure 5-3.2: 36/42/48/56 model wiring diagram
Component code
Description
Component code
Description
BR
Rectifier bridge stacking
RL1
Relay
CH1-CH7
Magnetic ring
STF1
Four-way valve
COMP.
Compressor
T3
Outdoor heat exchanger temperature sensor
CT1
AC current transformer
T4
Outdoor ambient temperature sensor
D501-D503
Fast-recovery diode
T5
Discharge temperature sensor
EEV
Electronic expansion valve
TL
Refrigerant radiator temperature sensor
FAN
DC fan
NF
Filter assembly
FUSE1-FUSE2
Fuse
AP1
Main control board
HEAT1
Crankcase heater
AP2
Spot check board
HS
Radiator
XT1
Power supply terminal
H-PRO
High pressure switch
XP
Connecting terminal
L-PRO
Low pressure switch
Q501-Q503
IGBT
L501-L503
PFC inductance
IPM
Inverter module

Related product manuals